GE-625 / 635 Programming Reference Manual
Please note:
  1. This web document is in two parts
    the first 190 pages was scanned and OCRed and is on this web page
    the second 100 pages is presented in this 4.2 megabyte .PDF file.
  2. The paper document is the property of, and scanned atComputer History Museum Center
  3. The paper document was scanned to .tiff format by Ed Thelen,
  4. and is being OCRed and made into .html by Hans B Pufal.
  5. This on-line document is not yet complete nor proof-read.


GE-625 / 635
Programming
Reference Manual




GE-625/635
PROGRAMMING


REFERENCE MANUAL

July 1964
Rev. January 1966


GENERAL ELECTRIC

COMPUTER DEPARTMENT

PREFACE

The GE-625/635 Programming Reference Manual is the basic document for programming the GE-625/635. It essentially describes programming-related GE-625/635 machine features, the instruction repertoire, and the symbolic machine language oriented Macro Assembler. The Assembler chapter and the examples in Chapter IV describe how the programmer may write Processor instructions using a symbolic notation.

The Programming Reference Manual is one of a set of user publications for programming the GE-625/635 computer. The others of the set, together with pertinent and necessary programming information contained in each, are:

PUBLICATIONPROGRAMMING INFORMATION
GE-625/635 FORTRAN IV
Reference Manual, CPB-1006
FORTRAN IV language specifications, coding rules and restrictions, and compiler informa-tion for the GE-625/635
GE-625/635 COBOL
Reference Manual, CPB.-1007
COBOL-61 Extended language specifications, coding rules and restrictions and compiler information for the GE-625/635
GE-625/635 File and Record Control Reference Manual, CPB-1003 (GE FRC) Standard input/output coding by use of calling sequences to software system input/output routines.
GE-625/635 Comprehensive Operating Supervisor Reference Manual, CPB-1002 (GE COS)
  1. Descriptions and functions of the Comprehensive Operating Supervisor modules and submodules
  2. Use of Operating Supervisor control cards
  3. Coding for information exchange between the programmer and the Operating Super-visor
  4. Alternative coding techniques for input/out-put operations
  5. Preparation of the user program fault transfer table
GE-625/635 General Loader Reference Manual, CPB-1008, (GE LOAD)
  1. Use of Loader control cards
  2. Use of the Loader debugging and program segment overlays
  3. Descriptions of relocatable and absolute decks and their loading
GE-625/635 Sort/Merge Reference Manual, CPB-1005
  1. Descriptions of the sort and merge pro-grams
  2. Use of the sort/merge and supplemental system MACROS
GE-625/ 635 Bulk Media Conversion Reference Manual, CFB-1096 Description of deck preparation for bulk media conversion run

This reference manual is addressed to programmers experienced with coding in the environment of a large-scale computer installation. It assumes some knowledge and experience in the use of address modification with indirection, hardware indicators, fault interrupts and recovery routines, macro operations, pseudo-operations, and other features normally encountered in a fast, large memory capacity computer with a very flexible instruction repertoire - -under control of a master executive program. It is also assumed that the programmer is familiar with the 2's complement number system as used in a sign-number machine.

Comments on this publication niay be addressed to Technical Publications, Computer Department, General Electric Company, P. 0. Box 2961, Phoenix, Arizona, 85002.

Contents

  1. SUMMARY OF SYSTEM FEATURES
  2. GE-635 PROCESSOR
  3. CODING EXAMPLES

    APPENDICES

    • GE-625/635 Instructions Listed by Functional Class with Page References and Timings
    • GE-625/635 Mnemonics in Alphabetical Order with Page References
    • GE-625/635 Instruction Mnemonics Correlated with Their Operation Codes
    • Pseudo-Operations by Functional Class with Page References
    • Master Mode Entry, System Symbols, and Input/Output Operations
    • GE-625/635 Standard Character Set
    • Conversion Table of Octal-Decimal Integers and Fractions
    • Tables of Powers of Two and Binary-Decimal Equivalents
    • The Two's Complement Number System


    ILLUSTRATIONS

    FigurePage
    II-1Block Diagram of Principal Processor Registers
    II-2Table of Faults
    II-3Ranges of Fixed-Point Numbers
    II-4Ranges of Floating-Point Numbers
    II-5AAddress Modification Flow Chart
    II-5BAddress Modification Flow Chart
    III-1GE-625/635 MacroAssembler coding Form


    I. SUMMARY OF SYSTEM FEATURES

    COMPUTER COMPONENTS

    Basic System and Functions

    The basic GE-625/635 computer system is made up of four principle hardware components:

    1. The Memory module
    2. The Processor module
    3. The Input/Output Controller module
    4. Peripheral subsystems
    Each of the items 1 through 4 performs specialized functions to be elaborated upon under separate headings that follow. For purposes of this discussion, we consider a basic computer system comprised of items 1 through 3 and the following complement of peripheral devices:
    • A Magnetic Drum Storage Unit
    • A Dual-Channel Magnetic Tape Subsystem
    • A Card Reader
    • A Card Punch
    • Two Printers
    • An Operator Console with Typewriter
    The basic system can be expanded in a variety of ways to develop multiprocessor and multicomputer systems that are restricted in size only by practical application considerations. (The computer system itself is theoretically capable of unlimited expansion; see the GE-635 System Manual.)

    Memory Module

    The Memory module, unlike most computer systems which are processor-oriented, is the over-all system control agency. It serves as a passive coordinating component that provides interim information storage and general system communication control. The module comprises two major functional units: the System Controller and the Magnetic Core Storage Unit. The principle features of the module and the performing units are:

    FEATUREFUNCTIONAL UNIT
    1. Control of the selection and enabling of the eight or fewer channels between the Memory and Processor or Input/ Output Controller modules
    System Controller (eight priority-linked channel cells plus an associated mask register)
    1. Recognition of program interrupts within the multiprogram environment
    System Controller (32 priority-related program interrupt cells plus an associated mask register)
    1. Selection of the type of Core Storage Unit memory cycle to be used -- Read-Restore, Clear-Write, or Read-Alter-Rewrite
    System Controller (control logic submit)
    1. Control of information transfers to and from the Core Storage Unit and on the selected system communication channel.
    System Controller (control logic submit)
    1. Storage of information
    Magnetic Core Storage Unit
    1. Memory-based block protect to give protection to any 1024-word block is optionally available
    System Controller (memory file protection register)

    Processor Module

    The Processor module is composed of two principal functional units: the Program Control Unit and the Operations Unit. The chief features of the module and the performing units are:

    1. Decoding of instructions and indirect words with associated direction of the Operations Unit
    Program Control Unit (operations decoder)
    1. Development of effective addresses
    Program Control Unit (address modification registers, adder, location counter, and control circuitry)
    1. Memory protection of all executive routines and user programs not currently under execution
    Program Control Unit (Base Address register and adder)
    1. Dynamic relocation of user and other programs
    Program Control Unit (Base Address register and adder)
    1. Master and Slave Modes of operation whereby in the Master Mode all machine instructions can be executed but in the Slave Mode the LBAR, LDT, SMIC, RMCM, SMCM, and CIOC instructions cannot be executed
    Program Control Unit (Master Mode Indicator and mode control circuitry)
    1. Performance of arithmetic, logical, shifting, and other operations involving fixed- and floating-point numbers in single or double precision
    Operations Unit (control logic submit, main and exponent adders, and associated registers)

    Input/Output Controller Module

    The Input/Output Controller module is the coordinator of all input/output data transfers between the complement of peripheral subsystems and the Memory module. It is in fact a separate processor which, when provided with certain required information from the Comprehensive Operating Supervisor and the user program, works independently of the Processor module under control of its own permanently-wired program.

    The major functional units of the Input Output Controller are (1) the Memory Interface, (2) the Buffer Storage, (3) the Micro-Program Generator, (4) the I-O Processor, and (5) the PUB* Interrupt Service. The main features of this module and the performing units are:

    FEATUREFUNCTIONAL UNIT
    1. Transfer of characters and words to and from memory
    Memory Interface (with the Buffer Storage as controlled by the Micro-Program Generator and I/O Processor)
    1. Transfer of characters only to and from the programmer-designated peripheral type and Comprehensive Operating Supervisor selected physical device
    PUB Interrupt Service (with the Buffer Storage as controlled by the Micro-Program Generator and the I/O Processor)
    1. Memory protection of all executed routines and user programs, not currently involved in input/output operations, on all data transfers
    I/O Processor (as controlled by the Micro-Program Generator)
    1. Sensing and storing, in appropriate input/output queue lists of executive system (protected) memory, the status of every peripheral operation and/or device involved in input/output transfers
    Micro-Program Generator and I/O Processor

    Peripheral Subsystems

    Peripheral subsystems used with the GE-625 635 are described in the following manuals:
    1. CR-20 Card Reader Reference Manual
    2. CR-21 Card Reader Reference Manual
    3. CP-10 Card Punch Reference Manual
    4. CP-20 Card Punch Reference Manual
    5. PR-20 Printer Reference Manual
    6. PR-21 Printer Reference Manual
    7. DS-20 Disc Storage Unit Reference Manual
    8. TS-20 Perforated Tape Reader/Punch Reference Manual
    9. MD-20 Data Drum Reference Manual
    10. Magnetic Tape Subsystems Reference Manuals

    * Peripheral Unit Buffer; that is, peripheral device channel

    SOFTWARE SYSTEM

    Objectives

    The primary objectives of the GE-635 software system are:

    1. To reduce user-program "turn-around" time in large-scale installations (elapsed time from program submission to the machine room up to return of program solutions).
    2. To assure that accounting information is based only on such time as the user program activity is worked upon by the Processor and peripheral devices
    3. To increase the total "throughput" of the computer (the amount of work that may be performed in any given time)
    4. To reduce computer operation "overhead" time in running the installation programs
    5. To provide easy-to-use programmer and operator interfaces with the executive software

    The attainment of these objectives is achieved by the General Comprehensive Operating Supervisor (GECOS) (the overall manager of the software system) through efficient use of the hardware features and the supervision of a multiprogramming environment (which is the normal operating mode of the GE-625/635). The significant features provided by the Operating Supervisor as related to the several primary objectives above are summarized in the list following. These features are implemented by the modules and submodules within the Comprehensive Operating Supervisor.

    1. Scheduling and coordination of jobs
    2. Memory allocation for data and programs
    3. Assignment of input/output peripherals
    4. Input/Output supervision on an interrupt-oriented basis
    5. File-oriented programming (instead of device-oriented)
    6. Fault detection with standard Operating Supervisor or optional programmer-supplied corrective actions
    7. Modular construction to simplify maintenance
    8. Maximum system throughput via multiprogramming
    9. Maximum efficiency of core memory by dynamic program relocation, and by system-controlled subprogram overlays

    Multiprogramming

    Although each user-programmer writes his job program as though he had exclusive use of the computer, he is in fact generating a program that will reside concurrently in memory with other user programs and will be executed in a time-shared manner; that is, any given program is processed until it is held up (usually because of the need for some input/output to be completed) at which time the next most urgent program is processed. Transfer between programs under multiprogram execution is performed by means of the hardware interrupt facility (in the System Controller) working with the Dispatcher routines in the Input/Output Supervisor. The ways by which a user program can be temporarily delayed in execution are:

    DELAY TYPEREASON
    Roadblock Program cannot progress until all input/output requests have terminated
    Relinquish Program relinquishes control so that some other program may be executed
    Forced Relinquish Program was interrupted because a timer run-out occurred.

    Each time a program yields control to the Operating Supervisor by means of Roadblock, Relinquish or by Forced Relinquish listed above, the Supervisor has the opportunity to give control to another program in core which can make effective use of the Processor.

    In giving such control, the Supervisor examines the following conditions:

    1. Program urgency compared to other programs that reside in memory
    2. Roadblock status involving completion of all input/output
    3. Completion of input/output that was pending when the last Relinquish was given
    4. Request present for use of the Processor

    On-Line Media Conversion

    Media conversions are of two basic types (1) bulk media conversion, whereby large volumes of data in a single format and for a single purpose are processed and, (2) system media con-version where low-volume sets of data--each with its own format and purpose--are processed.

    Bulk media conversion is performed by a system routine which may be called into execution by use of a control card. Other control cards will direct the routine as to where to find the input and where to place the output.

    On-line media conversions for both input and output are performed as a normal part of the multiprogramming environment of the GE-625/635, Normal job input is carried out by input media conversion, which reads card input from the card reader, scans the control cards for execution information, and records the job on the input queue located on the system drum.

    System media conversions of program output data are automatically performed by the Output Media Conversion routine executed in protected memory. The programmer specifies that a particular output file be written on the permanently assigned system output (SYSOUT) file by use of the PRINT, PUNCH, or WTREC calling sequences described in the GE-635 File and Record Control Reference Manual. Once on the SYSOUT file, the output is converted to hard copy or punched cards by the Output Media Conversion routine, concurrently with other user programs under execution in the multiprogramming environment.

    Centralized Input/Output

    In the multiprogramming environment where several programs may concurrently request input/ output, a facility must be provided (1) for processing such multiple requests in terms of the efficient use of the entire peripheral complement and, (2) for maintaining continuous processing of the multiple programs in core storage. The Comprehensive Operating Supervisor module that performs these general functions is the Input/Output Supervisor.

    The main functions of the Input/Output Supervisor are to initiate an input/output activity and to respond to the termination of an input/output activity. In addition, the Input/Output Super-visor provides the following functions:

    1. File code to physical unit translation
    2. File protection of user files
    3. Pseudo-tape processing on disc/drum
    4. Supervision of all input/output interrupts
    5. Queueing of input/output requests
    6. Utilization of crossbarred magnetic tape channels
    7. Maintenance of an awareness of the status of each peripheral
    8. Accounting of time spent by the Processor and all peripherals for each program executed

    When the Input/Output Supervisor receives a request to perform an input/output function, it looks at the communication cells and issues a connect instruction. If the particular channel is busy, the request is placed in a waiting queue. If the request queue is full or if the program indicated that it should be roadblocked until all input/output is complete, then control is given to another program residing in memory.

    When the input/output operation terminates, control is given to the Input/Output Supervisor to perform all necessary termination functions. At this point, the request queue is examined and if any requests for the channel are in queue, they will be executed.

    Master/Slave Relationship

    Each Processor has the capability of operating in the Slave Mode or in the Master Mode. Master Mode is established for exclusive use by the Operating Supervisor. When executing a user program. a Processor is in Slave Mode. The prime reason for the Master Mode of operation is to protect the Operating Supervisor and user programs as well from modification by other user programs. This feature is vital in the multiprogramming environment and is closely tied in with memory protection, accounting determinations, multiprogram interrupt management, intermodule communications control, and input/output operations. Each of these functions is implemented by a Processor instruction that requires the Master Mode. These are listed below.

    All instructions available to the Processor in Slave Mode are available in Master Mode. The following instructions can be executed only when the Processor is in Master Mode.

    1. Load Base Address Register (LBAR)
    2. Load Timer Register (LDT)
    3. Set Memory Controller Interrupt Calls (SMIC)
    4. Read Memory Controller Mask Registers (RMCM)
    5. Set Memory Controller Mask Registers (SMGM)
    6. Connect Input/Output Channel (CIOC)

    The last of these instructions, Connect Input/Output Channel, is the beginning of every peripheral operation. Thus, all peripheral operations are reserved for execution in Master Mode, and in particular by the Input/Output Supervisor within the Comprehensive Operating Supervisor.

    Master Mode Entry

    Although Master Mode operation by the Processor is a primary safeguard for executive routines and user programs in memory, the applications programmer can force the Processor into this mode but only for accessing routines that are part of the Operating Supervisor. This is done by use of the Master Mode Entry (MME) instruction and one of the system-symbol operands listed in Appendix E and described fully in the General Comprehensive Operating Supervisor Manual. Any other use of MME causes an abort of the user program. Thus, through the MME instruction, the programmer can communicate with modules of the Operating Supervisor to exchange any necessary information for the execution of his program.

    Mass Storage Orientation

    "Compute overhead" time is reduced and multiprogramming is enhanced through the use of an external drum (mass) storage unit. The drum (and optionally a disc storage device) enables optimized accessing of system routines and performs data transfers at higher rates than other external storage media.

    The drum and or disc is used primarily for the following purposes:

    1. System storage area--Least used submodules of the Operating Supervisor and all system programs are stored on the drum. Included in this storage area are the As-sembler, compilers (FORTRAN and COBOL), portions of the operating system, sub-routine library, sort/merge, utility routines used by system routines, tables associated with storage allocation and file/record assignments, operational statistics, hardware diagnostics , and the General Loader with its debugging routines.
    2. Temporary data storage--Temporary data files used during a single activity can be stored on the drum or disc for fast access.
    3. Permanent user files--Permanent data files can be stored on the drum or disc and accessed through the software system.

    Program File Orientation

    The software system is further described as file oriented because (1) the Comprehensive Opera-ting Supervisor assigns peripheral devices to an activity and (2) it manages all assigned periph-erals during input or output operations so that the programmer never deals directly with input/ output subsystems or devices. The programmer references all peripherals by use of file code designators, two alphanumeric characters, that are referenced in two ways: (1) on file control cards used by the Allocator in the Operating Supervisor to specify those files needed to execute the activity and, (2) in communicating to the File and Record Control program or to the Input/Output Supervisor. The file code designators and their assigned peripheral devices are maintained in the Peripheral Assignment Table (PAT) used by the Input/Output Supervisor for peripheral identification.

    Software Reference Documentation

    The following manuals and documents contain detailed descriptions of items mentioned in this chapter.

    1. GE-635 Comprehensive Operating Supervisor Reference Manual, CPB-1002
    2. GE-635 File and Record Control Reference Manual, CPB-1003
    3. GE-635 General Loader Reference Manual, CPB-1008
    4. GE-635 FORTRAN IV Reference Manual, CPB-1006
    5. GE-635 COBOL Reference Manual, CPB-1007
    6. GE-635 Sort/Merge Generator Reference Manual, CPB-1005
    7. GE-635 FORTRAN IV Mathematical Routine Library, CPB-1083
    8. GE-635 Operator's Reference Manual, CPB-1045


    II. GE-635 PROCESSOR

    GENERAL CHARACTERISTICS

    Major Functional Units

    The Processor comprises two relatively independent units: the Control Unit and the Operations Unit. The Control Unit provides Processor control functions and also serves as an interface between the Operations Unit and memory. In addition, the Control Unit performs the following principal functions:
    1. Address modification
    2. Address relocation
    3. Memory protection for user and executive programs
    4. Fault recognition
    5. Interrupt recognition
    6. Operation decoding

    Since the Control Unit runs independently of the Memory module, a single Processor can be connected to memories with different cycle times. The Processor is designed to eliminate adverse interaction when memories with different cycle times are employed.

    The Operations Unit performs all arithmetic and logical operations as directed by the Control Unit. The Operations Unit contains most of the registers available to a user program. This unit performs such functions as:

    1. Fractional and integer divisions and multiplications
    2. Automatic alignment of fixed-point numbers for additions and subtractions
    3. Inverted divisions on floating-point numbers
    4. Automatic normalization of floating-point resultants
    5. Separate operations on the exponents and mantissas of floating-point numbers
    6. Shifts
    7. Indicator Register loading and storing
    8. Base Address Register loading and storing
    9. Timer Register loading and decrementing

    Master/Slave Mode of Operation

    To permit separation of control and object programs with corresponding protection of control programs from undebugged object programs, two modes of operation, Master and Slave, are provided in the Processor. Control programs will run in the Master Mode, and object programs will run in the Slave Mode. Programs running in Master Mode have access to the entire memory, may initiate peripheral and internal control functions, and do not have base address relocation applied. Programs running in Slave Mode have access to a limited portion of the memory, cannot generate peripheral control functions, and have the Base Address Register added to all relative memory addresses of the object program.

    Master Mode operation is the state in which the Processor:

    1. Presents an "unrelocated" address to the memory
    2. Has an unbounded access to memory
    3. Causes the memory to be in the unprotected state when accessed by the Processor
      1. This permits access to protected areas of memory (protected by the File Protect Register--when provided) and setting of execute interrupt cells.
      2. When this Processor is designated the "control" Processor by the memory, as set by Memory module switches, this also permits generation of peripheral commands, alteration of the File Protect Register (when installed) and interrupt masks, and generation of execute interrupts.
    4. Permits setting the timer and Base Address Register by the appropriate instructions (Load Timer Register or Load Base Register, LDT and LBAR)

    The Processor is in the Master Mode when any of the following exists:

    1. The Master Mode Indicator is in the master condition
    2. An execute interrupt is recognized
    3. A fault is recognized

    Slave Mode operation is the state in which the Processor:

    1. Presents a relocated address to the memory, as specified by the Base Address Register
    2. Restricts the effective address formed to the bounds specified by the Boundary Register
    3. Causes the memory to be in the "protected" state when accessed by the Processorú
      1. This prohibits access to protected areas of memory (controlled by the File Protect Register).
      2. This prohibits generation of peripheral commands, alteration of the File Protect Register/interrupt masks, or setting of execute interrupt cells, even if the Processor is designated the control Processor by the Memory module.
    4. Prohibits setting of the timer, and Base Address Register by the instructions LDT or LBAR

    The Processor is in the Slave Mode when the Master Mode Indicator is in the slave condition or when the Transfer and Set Slave (TSS) instruction is being executed. (See page II- 11.)

    Operation Overlapping

    Instruction words are fetched in pairs and sequentially transferred to the Control Unit of the Processor where the instructions are directed to the primary and secondary instruction registers of the instruction decoder. If required, address modification is then performed using the first of the two instructions.

    As soon as this is accomplished, the operand specified by the first instruction is requested from memory while the Control Unit concurrently performs any address modification required by the second of the instruction pair.

    When the operand called for by the first instruction is obtained, the Control Unit transfers the operand to the Operations Unit, thus initiating the specified operation to be carried out. While this operation is being carried out by the Operations Unit, the operand specified by the second instruction is requested by the Control Unit. As soon as the second operand is received and the Operations Unit has finished with the first operand, the Control Unit signals the Oprations Unit to carry out the second operation. Finally, while the second operation is being carried out, the next instruction pair is requested from memory.

    Address Range Protection

    Any object program address to be used in a memory access request while the Processor is in the Slave Mode is checked, just prior to the fetch, for being within the address range allocated by the Comprehensive Operating Supervisor (GECOS) to the program for this execution. This address range protection is commonly referred to as memory protection.

    For the purpose of memory protection, the 18-bit Processor Base Address Register is loaded by GECOS with an address range in bit positions 9-16. The check takes place only in the Slave Mode. It consists of subtracting bit positions 0-7 of the program address from this address range, using the boundary adder. When the result is zero or negative, then the program address is out of range; and a Memory Fault Trap occurs. (Refer to page 11-14.)

    More specifically, the checking is actually based on nine bits, namely the Base Address Register positions 9-17 and the bit positions 0-8 of the program address. This permits address range allocation to job programs in multiples of 512 words. Because of a software requirement, bits 8 and 17 of the Base Address Register have been wired in such a way that they contain zeros permanently and cannot be altered by the LBAR instruction. Thus, memory allocation and protection is performed in multiples of 1024 words.

    In the Master Mode no checking takes place; thus, any memory location (in those Memory modules that are connected to this Processor) can be accessed.

    Execution of Interrupts

    When an execute interrupt request present signal is received from a Memory module system controller for which the Processor is the control Processor, the Processor carries out the interrupt procedure as soon as an instruction from an odd memory location has been executed that:

    1. Did not have its interrupt inhibit bit position 28 set to a 1
    2. Did not cause an actual transfer of control (A transfer of control is effected if the instruction is an unconditional transfer, or a conditional transfer with the condition satisfied.)
    3. Was not an Execute or Execute Double (XEC or XED) instruction (Note that an XEC or XED instruction and the one or two instructions carried out under its control are regarded as a single instruction execution.)

    The interrupt procedure consists of the following steps:

    1. Enter the Master Mode (the Master Mode Indicator is not affected).
    2. Return the transfer interrupt number command code to the system controller that sent the interrupt request present signal.
    3. Receive a five-bit interrupt code on the data lines from this Memory module (bit positions 12-16), specifying the number of the highest priority nonmasked interrupt cell that was ON when the transfer interrupt number command code was recognized at the System Controller.
    4. Carry out an XED instruction (see p. II-122) with an effective address (Y) as shown below, bits 0-17:

       -------------+--------+-----------+---+------------------------- 
      | 000 000 000 | Memory | Interrupt | 0 | Operation code, inhibit |
      |             |   No   | Cell No.  |   |   bit and tag fields    |
       -------------+--------+-----------+---+------------------------- 
       0           8 9     11 12       16  17 18                     35 
      

      The memory number is determined by the position of the address reassignment switches (A0 A1 A2 ) associated with the system controller causing the execute interrupt. The switches are three-position toggles having the positions 0, 1, and EITHER. A switch in the EITHER position is interpreted as a 0 in preparing the address for the instruction.

      The cell number is determined by the highest priority unmasked interrupt cell (in the system controller) causing the execute interrupt.

    5. Return to the mode specified by the Master Mode Indicator (see below) and continue with the instruction from the memory location specified by the Instruction Counter.

    Each of the two instructions from the memory location Y-pair may affect the Master Mode Indicator as follows:

    1. If this instruction results in an actual transfer of control and is not the Transfer and Set Slave instruction (TSS), then ON (that is, Master Mode).
    2. If this instruction is either the Return instruction (RET) with bit 28 equal to 0 or the TSS instruction, then OFF (that is, Slave Mode).

    The first of the two instructions from the memory location Y must not alter the contents of the location of the second instruction, and must not be an XED instruction. If the first of the two instructions alters the contents of the Instruction Counter, then this transfer of control is effective immediately; and the second of the two instructions is not executed.

    Interval Timer

    The Processor contains a timer which provides a program interrupt at the end of a variable interval. The timer is loaded by GECOS and can be set to a maximum of approximately four minutes total elapsed time. (See pages 11-7 and 11-13)

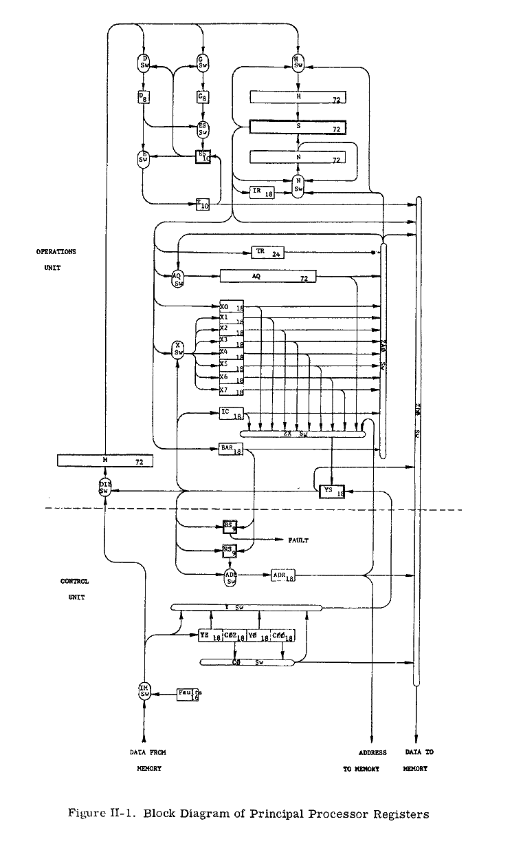
    REGISTERS

    The Processor block diagram (Figure lI-i) shows the program accessible registers as well as the major nonprogram accessible registers, adders, and switches. Only data and information paths are shown. The block diagram also shows the division between the Operations Unit and Control Unit.

    The switches (rounded figures on the block diagram) control the flow of information between the registers, adders, and the memory interface.

    Program Accessible Registers

    The following table shows the registers accessible to the program.

    NameMnemonicLength
    Accumulator RegisterAQ72 bits
    Eight Index Registers
    (n=O,. 3)
    Xn18 bits each
    Exponent RegisterB8 bits
    Base Address RegisterBAR18 bits
    Indicator RegisterIR18 bits
    Timer RegisterTR24 bits
    Instruction CounterIC18 bits

    1. The AQ-register is used as follows:
      1. In floating-point operations as a mantissa register for single and double precision
      2. In fixed-point operations as an operand register for double precision
      3. In fixed-point operations as operands for single precision where each AQ half serves independently of the others (namely AQ0 35) and the Q-register, (namely AQ3671). The halves then are called the A-register,
      4. In address modification each half halves and QL (namely Q1835).of A as well as of Q is an index register. (namely These
    2. The Xn-registers are used as follows:
      1. In fixed-point operations as operand registers for half precision
      2. In address modification as index registers
    3. The E-register supplements the AQ-register in floating-point the exponent register.
    4. The Base Address Register (BAR) is used in address translation and memory protection. It stores the base address and the number of 1024-word blocks assigned to the object program being executed.
    5. The Indicator Register (IR) is a generic term for all the program-accessible indicators within the Processor. The name is used where the set of indicators appears as a register, that is, as source or destination of data.
    6. The Timer Register (TR) is decremented by one each 15.625 microseconds, and a Timer Runout Fault Trap occurs whenever its contents reach zero. If Timer Runout occurs in Master Mode, the trap does not occur until the Processor returns to Slave Mode; but decrementation continues beyond zero.
    7. The Instruction Counter holds the address of the next instruction to be executed.

    Program Nonaccessible Registers

    The following listed registers are used in Processor operations but are not referenced in machine instructions.

    MnemonicLength
    M72 bits
    H72 bits
    N72 bits
    D8 bits
    G8 bits
    ADR18 bits
    YE18 bits
    YO18 bits
    COE18 bits
    COO18 bits

    1. The M-register is an intermediate register used to buffer operands coming in from memory.
    2. The H- and N-registers are intermediate registers used to hold the operands which are presented to the main, 72-bit (S) adder.
    3. The D-register is used to hold the exponent of the operand from memory in floating-point operations.
    4. The G-register contains the number of shifts necessary in shifting, floating-point, and fixed-point multiply and divide operations.
    5. The ADR (Address) -register is used to hold the absolute address of memory cells when making memory accesses
    6. The YE- and YO-registers contain the address portions of the even and odd instruction respectively of an accessed instruction pair.
    7. The COE- and COO-registers contain the lower half of each instruction word and include the operation code and the tag field portions of the even and odd instructions respectively of an instruction pair.

    Adders

    The following table lists the Processor adders.

    NameLength
    S72 bits
    YS18 bits
    ES10 bits
    BS9 bits
    RS9 bits

    1. The S-adder is the main adder in the Processorú It is used for fixed- and floating-point additions, subtractions, multiplications, and divisions.
    2. The YS-adder is used to compute the effective addresses of instructions and operands.
    3. The ES-adder is the exponent adder; it is used for exponent operations in floating-point operations.
    4. The RS-adder is used to compute the absolute addresses of instructions and operands.
    5. The BS-adder, although not implemented as a complete adder, is used to determine if an effective address is out of the range allocated to the operating program (memory protection).

    PROCESSOR INDICATORS

    General

    The indicators can be regarded as individual bit positions in an 18-bit half-word Indicator Register (IR).

    An indicator is set to the ON or OFF state by certain events in the Processor, or by certain instructions. The ON state corresponds to a binary 1 in the respective bit position of the IR; the OFF state corresponds to a 0.

    The description of each machine instruction on pages II-39 through II-137 includes a statement about (1) those indicators that may be affected by the instruction and (2) the condition under which a setting of the indicators to a specific state occurs. If the conditions stated are not satisfied, the status of this indicator remains unchanged.

    The instruction set includes certain instruction which transfer data between the lower half of a storage location and the Indicator Register. The following table lists the indicators that have been implemented, their relation to the bit positions of the lower half of a memory location, and the instructions directly affecting indicators.

    AssignedBit PositionIndicatorIndicator Instructions
    Assigned18Zero
    1. Load Indicators (LOT)
    2. Store Indicators (STI)
    3. Store Instruction Counter Plus I (STC1)
    4. Return (RET)
    19Negative
    20Carry
    21Overflow
    22Exponent Overflow
    23Exponent Underflow
    24Overflow Mask
    25Tally Runout
    26Paritly Error
    27Parity Mask
    28Master Mode
    Unassigned29 Must be Zero 
    30
    31
    32
    33
    34
    35

    The following descriptions of the individual indicators are limited to general statements only.

    Zero Indicator

    The Zero Indicator is affected by instructions that change the contents of a Processor register (A, Q, AQ, Xn, BAR, IR, TR) or adder, and by comparison instructions.

    The indicator is set ON when the new contents of the affected register or adder contains all binary 0's; otherwise the indicator is set OFF.

    Negative Indicator

    The Negative Indicator is affected by instructions that change the contents of a Processor register (A, Q, AQ, Xn, BAR, IR, TR) or adder, and by comparison instructions.

    The indicator is set ON when the new contents of bit position 0 of this register or adder is a binary 1; otherwise it is set OFF.

    Carry Indicator

    The Carry Indicator is affected by left shifts, additions, subtractions, and comparisons.

    The indicator is set ON when a carry is generated out of bit position 0; otherwise it is set OFF.

    Overflow Indicator

    The Overflow Indicator is affected by the arithmetic instructions, but not by compare instructions and Add Logical (ADL(R)) or Subtract Logical (SBL(R)) instructions

    Exponent Overflow Indicator

    The Exponent Overflow Indicator is affected by arithmetic operations with floating-point numbers or with the exponent register (E).

    The indicator is set ON when the exponent of the result is larger than +127 which is the upper limit of the exponent range.

    Since it is not automatically set to OFF otherwise, the Exponent Overflow Indicator reports any exponent overflow that has happened since it was last set OFF by certain instructions (LDI, RET, and Transfer on Exponent Overflow (TEO)).

    Exponent Underflow Indicator

    The Exponent Underflow Indicator is affected by arithmetic operations with floating-point numbers, or with the exponent register (E).

    The indicator is set ON when the exponent of the result is smaller than -128 which is the lower limit of the exponent range.

    Since it is not automatically set to OFF otherwise, the Exponent Underfiow Indicator reports any exponent underflow that has happened since it was last set OFF by certain instructions (LDI, RET, and Transfer on Exponent Underflow (TEU)).

    Overflow Mask Indicator

    The Overflow Mask Indicator can be set ON or OFF only by the instructions LDI and RET.

    When the Overflow Mask Indicator is ON, then the setting ON of the Overflow Indicator, Exponent Overflow Indicator, or Exponent Underflow Indicator does not cause an Overflow Fault Trap to occur. When the Overflow Mask Indicator is OFF, such a trap will occur.

    Clearing of the Overflow Mask Indicator to the unmask state does not generate a fault from a previously set Overflow Indicator, Exponent Overflow Indicator, or Exponent Underfiow Indicator. The status of the Overflow Mask Indicator does not affect the setting, testing, or storing of the Overflow Indicator, Exponent Overflow Indicator, or Exponent Underflow Indicator.

    Tally Runout Indicator

    The Tally Runout Indicator is affected by the Indirect Then Tally (IT) address modification type (all designators except Indirect and Fault) and by the Repeat, Repeat Double, and Repeat Link instructions (RPT, RPD, and RPL).

    The termination of a Repeat instruction because a specified termination condition is met sets the Tally Runout Indicator to OFF.

    The termination of a Repeat instruction because the tally count reaches 0 (and for RPL because of a 0 link address) sets the Tally Runout Indicator to ON; the same is true for tally equal to 0 in some of the IT address modifications.

    Parity Error Indicator

    The Parity Error Indicator is set to ON when a parity error is detected during the access of one or both words of Y-pair from memory.

    It may be set to OFF by the LDI or RET instruction.

    Parity Mask Indicator

    The Parity Mask Indicator can be set to ON or OFF only by the instructions LDI and RET.

    When the Parity Mask Indicator is ON, the setting of the Parity Error Indicator does not cause a Parity Error Fault Trap to occur. When the Parity Mask Indicator is OFF, such a trap will occur. Clearing of the Parity Mask Indicator to the unmasked state does not generate a fault from a previously set Parity Error Indicator. The status of the Parity Mask Indicator does not affect the setting, testing, or storing of the Parity Error Indicator.

    Master Mode Indicator

    The Master Mode Indicator can be changed only by an instruction. For a description of how the indicator can be changed, refer to the following instruction descriptions:

    InstructionReference
    Master Mode Entry (MVIE)Page II-123
    Return (RET)Page II-116
    Derail (DRL)Page II-124
    Transfer and Set Slave (TSS)Page II-115

    When the Master Mode Indicator is ON, the Processor is in the Master mode; however, the converse is not necessarily true. (See the MME and DRL descriptions.)

    FAULT TRAPS

    Trapping Procedure

    Sixteen types of faults and other events each have a fault trap assigned. Some of these events have nothing to do with actual faults; they are included here because they are treated the same as faults.

    The fault trap procedure is similar to the interrupt procedure (page II-4) except that the effective address is defined differently. The fault trap procedure consists of the following steps:

    1. Automatically enter the Master Mode (the Master Mode Indicator is not affected).
    2. Carry out an Execute Double (XED) instruction (page II-122) with an effective address (Y) as defined for bits 0-17 of a machine word as follows:

       -------+------------+------------+--- 
      | ZEROS |  Constant  |    Code    | 0 |
       -------+------------+------------+--- 
       0     5 6         12 13        16  17 
      
      Constant:
      Set up by the fault switches in the the instructions Master Mode Entry Processor (also see the description of (MME) and Derail (DRL)
      Code:
      The four-bit fault trap code which identifies the respective fault trap (see Figure II-2).

    3. Return to the mode specified by the Master Mode Indicator, and continue with the instruction from the memory location specified by the Instruction Counter,

    Each of the two instructions from the memory location Y-pair may affect the Master Mode Indicator as follows: If this instruction results in an actual transfer of control and is not the Transfer and Set Slave instruction (TSS), then ON: if this instruction is either the Return instruction (RET) with bit 28 equal to 0 or the TSS instruction, then OFF.

    The first of the two instructions from the memory location Y must not alter the contents of the location of the second instruction, and must not be an Execute Double instruction (XED). If the first of the two instructions alters the contents of the Instruction Counter, then this transfer of control is effective immediately; and the second of the two instructions is not executedú

    Fault Categories

    There are four general categories of faults:

    1. Instruction generated (by execution of instruction)
    2. Program generated
    3. Hardware generated
    4. Manually generated

    Instruction Generated Faults

    The Instruction generated faults are:
    1. Master Mode Entry (MME)
      The instruction Master Mode Entry has been executed (page II-123).

    2. Derail (DRL)
      The instruction Derail has been executed (page II-124).

    3. Fault Tag
      The address modifier I(T) where T=F has been recognized. The indirect cycle will not be made upon recognition of F nor will the operation be completed.

    4. Connect (CON)
      The Processor has received a Connect from a Control Processor via a System Controller.

    5. Illegal OP Code (ZOP)
      An operation code of all zeros has been executed.

    Program Generated Faults.

    Program generated faults are defined as:
    1. The Arithmetic Faults
      1. Overflow (FOFL) -- An arithmetic overflow, exponent overflow, or exponent underflow has been generated. The generation of this fault is inhibited when the Overflow Mask is in the mask state. Subsequent clearing of the Overflow Mask to the unmasked state will not generate this fault from previously set indicators. The Overflow Fault Mask state does not affect the setting, testing, or storing of indicators.
      2. Divide Check (FDW) -- A divide check fault occurs when the actual division cannot be carried out for one of the reasons specified with each divide instruction.
    2. The Elapsed Time Interval Faults
      1. Timer Runout (TROF) -- This fault is generated when the timer count reaches zero. If the Processor is in Master Mode, recognition of this fault will be delayed until the Processor returns to the Slave Mode; this delay does not inhibit the counting in the Timer Register.
      2. Lockup (LUF) -- The Processor is in a program lockup which inhibits recognizing an execute interrupt or interrupt type fault for greater than 64 milliseconds. Examples of this condition are the coding TRA* or the continuous use of inhibit bit.
      3. Operation Not Completed (FONC) -- This fault is generated due to one of the following:
        1. No System Controller attached to the Processor for the address.
        2. Operation Not Completed. (See Hardware Generated Faults, page II-14.)
    3. The Memory Faults
      1. Command (FCMD) -- This fault is interpreted as an illegal request by the Processor for action of the System Controller. These illegal requests are:
        1. The Processor is not the the control Processor, or is the control Processor in the Slave Mode, and issues a CIOC, RMCM, RMFP, SMCM, SMFP, or SMIC. The CIOC, SMCM, SMFP, and SMIC commands will not be executed. (Refer to page A-7 for descriptions and references concerning these instruction mnemonics.)
        2. When the Processor has issued a connect to a channel that is masked off (by program or switch).
      2. Memory (FMEM) -- This fault is generated when:
        1. No physical memory existed for the address.
        2. An address (in Slave Mode) is outside the program boundary or System Controller protected memory.
        3. The memory did not respond to a request within 1 to 2 milliseconds.

    Hardware-Generated Faults.

    The hardware-generated faults are defined as:
    1. Operation Not Completed (FONC) -- This fault is generated due to one of the following:
      1. The Processor has not generated a memory operation within 1 to 2 milliseconds and is not executing the Delay Until Interrupt Signal (DIS) instruction.
      2. The System Controller closed out a double-precision or read-alter-rewrite cycle.
      3. See Operation Not Completed under Program Generated Faults (page II-13).
    2. Parity (FPAR) -- This fault is generated when a parity error exists in a word which is read from a core location:
      1. Single- or double-instruction word fetch -- if the odd instruction contains a parity error, the instruction counter retains the location of the even instruction.
      2. Indirect word fetch -- if a parity error exists in an indirect and tally word in which the word is normally altered and replaced, the contents of that memory location are destroyed.
      3. Operand fetch -- when a single-precision operand, C(Y) is requested, the contents of the memory pair located at Y, Y+1 where Y is even, or Y-1, Y, where Y is odd are read from memory. The System Controller will not report a parity error if it occurs in C(Y+1) or C(Y-1), but will restore the C(Y+1), C(Y-1) with a parity bit equal to 1.

        If a parity error occurs on any instruction for which the C(Y) are taken from a location (this includes "to storage" instructions, ASA, ANSA, etc., the Processor operation is completed with the faulty operand before entering the fault routine.

        The generation of this fault is inhibited when the Parity Mask Indicator is in the mask state. Subsequent clearing of the Parity Mask to the unmasked state will not generate this fault from a previously set Parity Error Indicator. The Parity Mask does not effect the setting, testing, or storing of the Parity Indicator.

    Manually Generated Faults.

    Manually generated faults are:
    1. Execute (EXF)
      1. The EXECUTE pushbutton on the Processor maintenance panel has been activated.
      2. An external frequency has been substituted for the EXECUTE pushbutton.

      The above two are dependent on other switch positions on the Processor control panel.

    2. The Power Turn On/Off Faults
      1. Startup (SUF) -- A power turn-on has occurred.
      2. Shutdown (SDF) -- Power will be turned off in approximately 1 millisecond.

    Fault Priority

    The 16 faults are organized into five groups to establish priority for the recognition of a specific fault when faults occur in more than one group. Group I has highest priority.

    Only one fault within a priority is allowed to be active at any one time. In the event that two or more faults occur concurrently, only the fault which occurs first through normal program sequence is permitted.

    Fault Recognition

    Faults in Groups I and II cause the operations in the Processor to abort unconditionally.

    Faults in Groups III and IV cause the operations in the Processor to abort conditionally upon the completion of the operation presently being executed.

    Faults in Group V are recognized under the same conditions that Program Interrupts are recognized. (See page II-4.) Faults in Group V have priority over Program Interrupts and are also subject to being inhibited form recognition by use of the inhibit bit in the instruction word.

    Instruction Counter (IC)

    Upon recognition of a fault, the contents of the Instruction Counter (IC) are shown in the Table of Faults below.


    Fault No.Fault NameGroup
    (Priority)
    IC Contents

    1100Startup I N+0,1, or 2
    1111Execute I N+0,1, or 2
    1011Operation Not Completed II N+0,1, or 2
    0111Lockup II N+0,1, or 2
    1110Divide Check III N (Note 4)
    1101Overflow III N
    1001Parity IV N (Note 2)
    0101Command IV N+1
    0001Memory IV N+1 (Note 4)
    0010Master Mode Entry IV N (Note 4)
    0110Derail IV N (Note 4)
    0011Fault Tag IV N (Note 4)
    1010Illegal Op Code IV N
    1000Connect V N
    0100Timer Runout V N
    0000Shut Down V N

    Notes:

    1. N = Last operation completed.
    2. If parity occurred on operand fetch, operation N-1 was completed with faulty data.
      If parity occurred on instruction fetch, operation N+1 was not completed.
      If parity occurred on IT, IT was not completed.
    3. Number of IND cycles, and ITs performed is unknown.
    4. These operations are considered complete when the fault is recognized.

    Figure II-2. Table of Faults

    THE NUMBER SYSTEM

    The binary system of notation is used throughout the GE-635 information processing system.

    Many of the instructions, mainly additions, subtractions, and comparisons, can be used in two ways: either operands and results are regarded as signed binary numbers in the 2's complement form (the "arithmetic" case), or they are regarded as unsigned, positive binary numbers (the "logic" case). The Zero and the Negative Indicators facilitate the general interpretation of the results in the arithmetic case; the Zero and the Carry Indicators, in the logic case. The instruction set contains instruction types "Add Logic" and "Subtract Logic" which particularly facilitate arithmetic of the logic type with half-word, single-word, and double-word precision.

    Subtractions are carried out internally by adding the 2's complement of the subtrahend.* It is a characteristic feature of the 2's complement representation that a "no borrow" condition in the case of true subtraction corresponds to a "carry" condition in the case of addition of the 2's complement, and vice versa.

    A statement on the assumed location of the binary point has significance only for multiplications and divisions. These two operations are implemented for integer arithmetic as well as for fractional arithmetic with numbers in 2's complement form, "integer" meaning that the position of the binary point may be assumed to the right of the least-significant bit position (that is, to the right of bit position 35 or 71, depending on the precision of the respective number) and "fractional" meaning that the position of the binary point may be assumed to the left of the most-significant bit position (that is, between the bit positions 0 and 1).

    REPRESENTATION OF INFORMATION

    The Processor is fundamentally organized to deal with 36-bit groupings of information. Special features are also included for ease in manipulating 6-bit groups, 18-bit groups, and 72-bit, double-precision groups. These bit groupings are used by the hardware and software to represent a variety of forms of information.

    Position Numbering

    The numbering of bit positions, character positions, words, etc., increases in the direction of conventional reading and writing: from the most- to the least-significant digit of a number, and from left to right in conventional alphanumeric text.

    Graphical presentations in this manual show registers and data with position numbers increasing from left to right.

    The Machine Word

    The machine word consists of 36 bits arranged as follows:

    0              17 | 18            35
    ------------------+-----------------
    |           One Machine Word         |
    ------------------+-----------------
     Upper Half word | Lower Half word
    

    Data transfers between the Processor and memory are word orientated: 36 bits are transferred at a time for single-precision data and two successive 36-bit word transfers for double-precision data. When words are transferred to a Magnetic Core Storage Unit, this unit adds a parity bit to each 36-bit word before storing it. When words are requested from a Magnetic Core Storage Unit, this unit verifies the parity bit read from the store and removes it from the word transferred prior to sending each word to the Processor.


    * When the subtrahend is zero, the algorithm for forming the 2's complement is still carried out. Thus, each bit of the subtrahend is complemented, and a 1 is added into the least-significant position of the parallel adder.

    The Processor has many built-in features for transferring and processing pairs of words, transferring a pair of words to or from memory, a pair of memory locations is accessed; the addresses are an even and the next-higher odd number.

    0              35 | 36            72
    ------------------+-----------------
    |     A Pair of Machine Words      |
    ------------------+-----------------
       Even Address  |   Odd Address  
    

    In addressing such pairs of machine locations in an instruction that is intended for handling pairs of machine words, either of the two addresses may be used as the effective address (Y). Thus,

    If Y is even, the pair of locations (Y, Y+1) is accessed. If Y is odd, the pair of locations (Y-1, Y) is accessed. The term "Y-pair" is used for each such pair of addresses.

    Alphanumeric Data

    Alphanumeric data are represented by six-bit or nine-bit characters. A machine word contains either six or four characters:

    Character positions within a word :

    ------+------+------+------+------+------         
    |  0   |  1   |  2   |  3   |  4   |  5   |  six-bit
    ------+------+------+------+------+------         
    0    5 6   11 12  17 18  23 24  29 30  35         
    
    ---------+---------+---------+---------          
    |    0    |    1    |    2    |    3    |  nine-bit
    ---------+---------+---------+---------          
    0       8 9      17 18     26 27     35         
    
    Bit positions within a character:
    -----+-----+-----+-----+-----+-----         
    |  0  |  1  |  3  |  4  |  4  |  5  |  six-bit
    -----+-----+-----+-----+-----+-----         
    
    -----+-----+-----+-----+-----+-----+-----+-----+-----          
    |  0  |  1  |  3  |  4  |  4  |  5  |  6  |  7  |  8  |  nine-bit
    -----+-----+-----+-----+-----+-----+-----+-----+-----          
    

    The character set used is the Computer Department Standard Character Set, which is readily convertible to and from the ASCII character set.

    Binary Fixed-Point Numbers

    The instruction set comprises instructions for binary fixed-point arithmetic with half-word, single-word, and double-word precision.

    PRECISION                               REPRESENTATION
    ---------                               --------------
    
                                              ------------------ - - - - - - - - - 
                                Upper Half   |                  |                 |
                                              ------------------ - - - - - - - - - 
                                              0               17
    Half-word
                             - - - - - - - - - -----------------
                 Lower Half |                 |                 |
                             - - - - - - - - - -----------------
                                               18             35
    
                                      ----------------------------------
    Single-word                      |                                  |
                                      ----------------------------------
                                      0                               35
    
                     ---------------------------------- ----------------------------------
    Double-word     |                                  |                                  |
                     ---------------------------------- ----------------------------------
                     0                               35 36                              72
                                 Even Address                       Odd Address
    

    Instructions can be divided into two groups according to the way in which the operand is interpreted: the "logic" group and the "algebraic" group.

    For the "logic" group, operands and results are regarded as unsigned, positive binary numbers. In the case of addition and subtraction, the occurrence of any overflow is reflected by the carry out of the most-significant (leftmost) bit position:

    1.Addition -- If the carry out of the leftmost bit position equals 1, then the result is above the range.
    2.Subtraction -- If the carry out of the leftmost bit position equals 0, then the result is below the range.

    In the case of comparisons, the Zero and Carry Indicators show the relation.

    For the "algebraic" group, operands and results are regarded as signed, binary numbers, the leftmost bit being used as a sign bit, (a 0 being plus and 1 minus). When the sign is positive all the bits represent the absolute value of the number; and when the sign is negative, they represent the 2's complement of the absolute value of the number.

    In the case of addition and subtraction the occurrence of an overflow is reflected by the carries into and out of the leftmost bit position (the sign position). If the carry into the leftmost bit position does not equal the carry out of that position then overflow has occurred. If overflow has been detected and if the sign bit equals 0, the resultant is below range; if with overflow, the sign bit equals 1, the resultant is above range.

    An explicit statement about the assumed location of the binary point is necessary only for multiplication and division; for addition, subtraction, and comparison the binary points are "lined up."

    In the GE-625/635 Processor, multiplication and division are implemented in two forms for 2's complement numbers: integer and fractional.

    In integer arithmetic, the location of the binary point is assumed to the right of the least-significant bit position, that is, depending on the precision, to the right of bit position 35 or 71. The general representation of a fixed-point integer is then:

    -an2n +an-12n-1 +an-22n-2 ... +a121 +a020

    where an is the sign bit.

    In fractional arithmetic, the location of the binary point is assumed to the left of the most-significant bit position, that is, to the left of bit position 1. The general representation of a fixed-point fraction is then:

    -a020 +a12-1 +a22-2 ... +an-12-(n-1) +an2-n

    The number ranges for the various cases of precision, interpretation, and arithmetic are listed in Figure II-3.

    InterpretationArithmetic Precision
    Half-Word
    (Xn, Y0..17)
    Single-Word
    (A,Q,Y)
    Double-Word
    (AQ, Y-pair)
    AlgebraicIntegral -217 <= N <= (217 - 1) -235 <= X <= (235-1) -271 <= N <= (271-1)
    Fractional -1 <= N <= (1-2-17) -1 <= N <= (1-2-35) -1 <= N <= (1-2-71)
    LogicIntegral 0 <= N <= (218)-1) 0 <= N <= (236)-1) 0 <= N <= (272)-1)
    Fractional 0 <= N <= (1-2-18)-1) 0 <= N <= (1-2-36)-1) 0 <= N <= (1-2-72)-1)

    Figure II-3. Ranges of Fixed Point Numbers

    Binary Floating-Point Numbers

    The instruction set contains instructions for binary flaoting-point arithmetic with numbers of single-word and double-word precision. The upper 8 bits represent the integral exponent E in the 2's complement form, and the lower 28 or 64 bits represent the fractional mantissa M in 2's complement form. The notation for a floating point number Z is:

    Z(2) = M(2) * 2E(2)

    Single-Word precision:

     0   1          7  8  9                                   35
     ---+------------+---+-------------------------------------- 
    | s |            | s |                                      |
     ---+------------+---+-------------------------------------- 
    |      E         |                  M                       |
    

    Double-Word precision:

     0   1          7  8  9                                                  71
     ---+------------+---+----------------------------------------------------- 
    | s |            | s |                                                     |
     ---+------------+---+----------------------------------------------------- 
    |      E         |                            M                            |
    

    Where S = Sign bit

    Before doing floating point additions or subtractions, the Processor aligns the number which has the smaller positive exponent. To maintain accuracy, the lowset sermissible exponint of -128 together with the mantissa equal to 0.000....0 has beed defined as the machine representation of the number zero (which has no unique floating-point representation). Whenever a floating point operation yeilds a resultant untruntcated machine mantissa equal to zero (71 bits plus sign because of extended precision), the exponent is automatically set to -128.

    The general representation of the exponent for single and double precision is:

    -e727+e626+ . . . +e121+e020

    where e7 is the sign.

    The general representations of the single- and double-precision mantissa are:

    Single Precision
    -m020 +m12-1 +m22-2 +m262-26 +m272-27
    Double Precision
    m020 +m12-1 +m22-2 +m622-62 +m632-63

    where m0 is the sign in both cases.

    Normalized Floating-Point Numbers

    For normalized floating point numbers, the binary point is placed at the left of the most-significant bit of the manitssa (to the right of the sign bit). Numbers are normalized by shifting the mantissa (and correspondingly adjusting the exponent) until no leading zeros are present in the mantissa for positive numbers, or until no leading ones are present in the mantissa for negative numbers. Zeros fill in the vacated bit positions. With the exception of the number zero (represented as 0 * 2-128), all normalized floating point numbers will contain a binary 1 in the most-significant bit position for positive numbers and a bianry 0 in the most-significant bit position for negative numbers. Some examples are:

      Unnormalized positive number (0|0001101) * 27
    Same number normalized (0|1101000) * 24
    Unnormalized negative number (1|11010111) * 2-4
    Same number normalized (1|01011100) * 2-6

    The numberof ranges resulting from the various cases of precision, normalization, and sign are listed in the table following:

    SignSingle PrecisionDouble Precision
    NormalizedPositive 2-129 <= N <= (1-2-27) 2127 2-129 <= N <= (1-2-63) 2127
    Negative -(1+2-26)2-129= N >= -2127 -(1+2-62)2-129= N >= -2127
    UnnormalizedPositive 2-155 <= N <= (1-2-27) 2127 2-191 <= N <= (1-2-63) 2127
    Negative -2-155 >= N >= -2127 -2-191 >= N >= -2127

    NOTE: The floating-point number zero is not included in the table.

    Figure II-4. Ranges of Floating-Point Numbers

    Decimal Numbers

    The instruction set does not comprise instructions for decimal arithmetic. The represetation of decimal numbers in the machine therefore depends entirely on the programs used for performing the decimal arithmetic required.

    The representation of te decimal digits as a subset of the character set is shown in Appendix F.

    Instructions

    Machine instructions have the following general format:

     ---------------------------+------------+---+---+---+-------------- 
    |            y              |  op code   | 0 | i | 0 |     tag      |
     ---------------------------+------------+---+---+---+-------------- 
     0                        17 18        26 27  28  29  30          35 
    

    Where

    y
    the address field; also used in some cases to augment the Op Code as in shift operations where it specifies the number of shifts
    Op Code
    the operation code, usually stated in the form of a 3-digit octal number
    i
    interrupt inhibit bit
    Tag
    the tag field, generally used to control the address modification
    0
    the two bit positions 27 and 29 have no function at this time; however, they must be zero for compatibility with other 600-line Processors.

    The three repeat instructions, Repeat, Repeat Double, and Repeat Link (RPT, RPD, and RPL) use a different instruction format. (See pages II-125, II-127, and II-129.

    Indirect words have the same general format as the instruction words; however, the fields are used in a somewhat different way. (See page II-26 and following.)

    ADDRESS TRANSLATION AND MODIFICATION

    Address Translation

    Any program address to be used in a memory access request while the Processor is in the Slave Mode is first translated into an actual address and then submitted to the memory.

    The term "program address" is used for the following addresses:

    1. An instruction address which is the address used for fetching instructions
    2. A tentative address which is the address used for fetching an indirect word
    3. An effective address, which is the final address produced by the address modification process, is the address used for obtaining an operand, for storing a result, or for other special operations during which the memory is accessed using the effective address.

    For the purpose of address translation, the Processor Base Address Register contains a base address in bit positions 0-7. The translation takes place only in the Slave Mode of operation. It consists of adding this base address to bit positions 0-7 of the program address, using the Relocation Adder (RS).

    In the Master Mode no address translation takes place. Any program address to be used in a memory access request while the Processor is in the Master Mode is used directly as an actual address and submitted to the memory without any translation.

    Address translation is actually based on nine bits, namely the Base Address Register positions 0-8 and the bit positions 0-8 of the program address; this permits address relocation by multiples of 512 words. Because of a software requirement, bit positions 8 and 17 of the Base Address Register have been wired in such a way that they contain 0's permanently and cannot be altered by the Load Base Address Register (LBAR) instruction, Thus, address relocation is performed in multiples of 1024.

    Tag Field

    Before the operation of an instruction is carried out, an address modification procedure generally takes place as directed by the tag field of the instruction and possibly of indirect words. Only the repeat mode instructions RPT, RPD, and RPL do not provide for an address modification. (See pages II-125, II-127, and II-129.

    The tag field consists of two parts, tm and td that are located within the instruction word as follows:

     30   31 32           35 
     ---+---+---+---+---+--- 
    |       |               |
     ---+---+---+---+---+--- 
    |  tm   |       td      |
    

    Where

    tm
    specifies one of the four possible modification types: Register (R), Register then Indirect (RI), Indirect then Register (IR), and Indirect then Tally (IT)
    td
    specifies further the action for each modification type:
    1. In the case of tm = R, RI, or IR, td is called the register designator and generally specifies the register to be used in indexing.
    2. In the case of tm = IT, td is called the tally designator and specifies the tallying in detail.

    Modification Types

    The following table gives a general characterization of each of the four modification types.

    tmBinaryModification Type
    R00 Register
    Indexing according to td as register designator and termination of the address modification procedure.
    RI01 Register then Indirect
    Indexing according to td as register designator, then substitution and continuation of the modification procedure as directed by the Tag field of this indirect word.
    IR11 Indirect then Register
    Saving of td as final register designator, then substitution and continuation of the modification procedure as directed by the Tag field of this indirect word.
    IT10 Indirect then Tally
    Substitution, then use of this indirect word according to td as tally designator.

    Register Designator

    Each of the three modification types R, RI, IR includes an indexing step which is further specified by the register designator td In most cases, td really specifies the register from which the index is obtained. However td may also specify a different action, namely that the effective address Y is to be used directly as operand and not as address of an operand (DU, DL), or that nothing takes place at all (N). Nevertheless td is called "register designator" in these cases.

    Register DesignatorAction
    SymbolicBinary
    N0000yreplaces Y
     
    X11001 y + C(Xn)replaces Y
    X21010
    ..
    X71111
     
    AU0001y + C(A)0..17replaces Y
    AL0101y + C(A)18..35replaces Y
    QU0010y + C(Q)0..17replaces Y
    QL0110y + C(A)18..35replaces Y
    IC0100y + C(IC)replaces Y
     
    DU0011y, 00...0is the operand
    DL011100...0,yis the operand

    Tally Designator

    The modification type IT consists of a substitution and the use of this indirect word as specified by the td of the instruction or previous indirect word as tally designator.

    The format of the indirect word is:

     ------------------+------------+------ 
    |         y        |   Tally    | Tag  |
     ------------------+------------+------ 
     0               17 18        29 30  35 
    

    Where
    y=address field
    Tally=tally field
    Tag=tag field

    Depending upon the prior tally designator, the tag field is used in one of three ways:

    ...

    The following table gives the possible tally designators under IT type modification.

    Tally DesignatorName
    SymbolicBinary
    I1001Indirect only
    DI1100Decrement Address, Increment Tally
    AD1011Add Delta (from address field)
    SD0100Subtract Delta (from address field)
    ID1110Increment Address, Decrement Tally
    DIC1101Decrement Address, Increment Tally, and Continue
    IDC1111Increment Address, Decrement Tally, and Continue
    CI1000Character form Indirect
    SC1010Sequence Character
    F0000Fault

    Address Modification Flowcharts

    All possible types and sequences of address modification are shown on the following two flow charts.

    Modification TypeFlow Chart
    R, IR, and RI address modificationFigure 11-5A
    IT address modificationFigure II-5B

    See explanation of symbols and descriptions of modifications immediately following these figures.

    Figure II-5A. Address Modification Flowchart

    Explanation of Symbols Used on Flowcharts

    y, tm,td is the original address, tag modifier, and tag designator, respectively.
    Cf, Tally, Delta is the value of the character field, tally field,and delta field of an indirect word.
    4should be read "replaces."
    C(---)should be read "the contents of ---."
    Y is the final effective address to be used in carrying out an instruction operation.
    Yi is the address of an indirect word which will be used for further modification.
    Yii is the address, obtained from another indirect word, of an indirect word which will be used for further modification.
    (---) represents quantities obtained from the contents of an indirect word.
    ((---)) represents quantities obtained from the contents of an indirect word which was obtained through another indirect word.
    td* is the register designator to be used as a final register modifier under IR modification.
    Original Most indirect words which are used under IT modification utilize the read-alter-rewrite (RAR) memory cycle. This RAR cycle must be completed before another indirect cycle can occur. The word original refers to the quantity contained in an indirect word before that quantity is incremented (during the alter part of the RAR cycle). Omission of the word original refers to the quantity after it is incremented or decremented during the alter portion of the RAR cycle.
    End indicates that the modification procedure for that instruction has terminated and the effective address Y, developed up to that point, is used to carry out the instruction operation.

    Detailed Description of Flowcharts

    1 The instruction word address field serves as the initial value of the tentative address y, and its tag field supplies the initial modifier tm as well as initial designator td
    2 tm is one of the four modification types: R, RI, IR, or IT.
    3 y modified by td replaces the former tentative address y. If td = DU or DL, DU or DL is ignored and the modification proceeds as if td = N.
    4 The tentative address y, developed up to that point, becomes the address Yi. to be used in accessing an indirect word which will be used for further modification. Using Yi the indirect word is fetched.
    5 The address and tag fields of the last indirect word replace the tentative address and the tag of the instruction.
    6 The last designator td, becomes the final designator td* to be used as a final register modifier under IR modification.
    7 tm, of the indirect word, designates one of the four modification types: R, RI, IR, or IT.
    8 The address of the indirect word (y), modified by the final register modifier td*, replaces the former tentative address.
    9 The tentative indirect address (y), developed up to that point, is used as the effective address Y for carrying out the instruction operation.
    10 The designator of the indirect word (td) replaces the final register designator td*.
    11 The tentative indirect address (y), developed up to that point becomes the address Yii, to be used in accessing another indirect word which will be used for further modification. Using Yii, the indirect word is fetched.
    12 The address (y), contained in the indirect word and modified by the designator of the indirect word (td), replaces the tentative indirect address (y).
    13 y modified by td replaces the former tentative address y.
    14 The tentative address y, developed up to that point, is used as the effective address Y for carrying out the instruction's operation.
    15 td is one of the nine tally designators: SC, CI, DIG, AD, IDC, F, DI, I, or ID.
    16 A value one less than or one greater than the value of the tally field loaded from the indirect word becomes the new value of the tally field, depending on the use of the AD or SD designator.
    17 The Tally Runout Indicator is set to ON if the tally field equals zero after incrementation or decrementation; the Indicator is set to OFF if the tally field does not equal zero after incrementation or decrementation.
    18 A value one greater than the value of the character field loaded from the indirect word becomes the new value of the character field.
    19 If the value of the character field Cf equals six, the character field is set to zero; and a value one greater than the value of the address field loaded from the indirect word becomes the new value of the address field.
    20 During the rewrite portion of the read-alter-rewrite cycle used for updating an indirect word, the updated fields -- (y), (Cf), (Tally), (Delta), (tm), (td), where applicable -- are returned to storage in memory.
    21 The original value of the address field (y), as loaded from the indirect word before any incrementation or decrementation, becomes the effective address Y which is used to carry out the instruction operation.
    22 The original value of the character field Cf, as loaded from the indirect word before any incrementation (or setting to zero), is the value used in carrying out the instruction operation. (See note at end of this listing.)
    23 A value one less than the value of the address field loaded from the indirect word becomes the new value of the address field.
    24 A value one greater than the value of the tally field loaded from the indirect word becomes the new value of the tally field.
    25 Under IDC or DIG types of modification, the modifiers permitted within the indirect are: td = N m t = IR td = N m t =RI td = N m t = IT any td m t = R effectively terminates the modification procedure while m t = RI, IR, or IT seeks at least an additional level of modification. m
    26 The original value of the address field (y), as loaded from the indirect word before incrementation, becomes the address Yii to be used in accessing the next indirect word which will be used for further modification.
    27 The address and tag fields of Yii replace the address and tag fields of the original instruction, and modification proceeds as directed by the new tag field.
    28 Occurs when tm = IT and td = F, or when Fault tag fault is initiated and no further indirect addressing occurs.
    29 A value one greater than the value of the address field loaded from the indirect word becomes the new value of the address field.
    30 A value equal to the value of the address field (loaded from the indirect word) plus or minus Delta (a constant also loaded from the indirect word) replaces the value of the address field, The constant is positive for the AD designator and negative for the SD designator.
    31 The value of the character field Cf, after incrementation (or setting to zero), is used in carrying out the instruction operation. (See the note at the end of this listing.)
    32 The original value of the address field and the tag field of the last indirect word replace the tentative address and tag of the instruction.
    NOTE:
    When the tally designator is CI or SC, the character field of the last indirect word is an octal number which specifies the character position of the memory location Y to be used in carrying out the instruction operation (the example uses a value of 3 in the character field).

    ....

    For six-bit character operations in which the operand is taken from memory, the effective operand from memory is presented as a single word with the specified character justified to character position 5; positions 0-4 are presented as zero. For operations in which the resultant is placed in memory, character 5 of the resultant replaces the specified character in memory location Y; the remaining characters in memory location Y are not changed.

    For nine-bit character operations in which the operand is taken from memory, the effective operand from memory is presented as a single word with the specified character justified to character position 3; positions 0-2 are presented as zero. For operations in which the resultant is placed in memory, character 3 of the resultant replaces the specified character in memory location Y; the remaining characters in memory location Y are not changed.

    CALCULATION OF INSTRUCTION EXECUTION TIMES

    The instruction execution times (Appendix A) are based on fetching of instructions in pairs from memory, and in the case of overlap type instructions, also on overlap between the operation execution of the overlap type instruction and the fetching and address modification of the next instruction. (Overlap type instructions = multiplications; divisions; shifts; floating-point operations except "loads" and "stores".)

    Certain operations prevent the fetching of instructions in pairs or the overlapping; accordingly, the following time adjustments should be made.

    1. If an instruction from an even memory location alters a register, and the next instruction (from the successive odd memory location) begins its address modification procedure with an R or RI type of modification which uses this same register, then add 0.8 microseconds.
    2. If an instruction from an even memory location alters the next instruction, then add 1.7 microseconds.
    3. If a transfer of control instruction is located at an even memory location, then add 0.5 microseconds.
    4. If a transfer of control transfers to an instruction located at an odd memory location, then add 0.8 microseconds.
    5. If a store type instruction is located at an even memory location, then subtract 0.5 micro-seconds. (Store type instructions = store; floating store; add and subtract stored; AND, OR, and EXCLUSIVE OR to storage; etc.)
    6. If located at an odd memory location, then add 0.5 microseconds.
    7. If a store type instruction is followed by one or more store type instructions, then from each such following instruction subtract 0.5 microseconds.
    8. If an overlap type instruction is followed either by a store type instruction from an odd memory location, or by a transfer of control instruction, then (depending on the particular instruction sequence) add 1.0 to 2.0 microseconds.

    The instruction execution times of shift and floating-point operations are listed as "average times based on a number of five-shift steps. Note that a single-shift step may effect a shift by one, four, or sixteen positions. Actual times for these instructions may vary by up to + 0.8 microseconds. Where unnornialized operands are used in normalizing floating-point operations, worst-case conditions can add as much as 1.5 microseconds.

    Address modifications do not require any time adjustments except in the following cases:

    1. RI type: for the indirect cycle add 1. 1 microseconds.
    2. IR type: for the indirect cycle add 1.7 microseconds.
    3. IT type: for the indirect cycle with restoring of the indirect word add 2.5 microseconds.
    4. IT type: for the indirect cycle with nonrestoring of the indirect word (CI and I) add 1.7 microseconds.
    5. Index designator DU or DL: subtract 0.5 microseconds, except when used with a first modification of the R or RI type with the preceding instruction being an "overlap" type instruction.

    THE INSTRUCTION REPERTOIRE

    The GE-625/635 instruction set described under this heading is arranged by functional class, as listed in Appendix A. Appendix A together with Appendix B, which lists the instructions in alphabetical order by mnemonic, afford convenient page references to the instructions in this section, Appendix C presents the instruction mnemonics grouped by operation code.

    For the description of the machine instructions that follow it is assumed that the reader is familiar with the general structure of the Processor, the representation of information, the data formats, and the method of address modifications, as presented in the preceding paragraphs of this chapter.

    Format of Instruction Description

    Each instruction in the repertoire is described in the following pages of this chapter. The descriptions are presented in the standardized format shown below.

    Mnemonic:Name of the Instruction:Op Code (octal)
         
    SUMMARY:
    MODIFICATIONS:
    INDICATORS:(Indicators not listed are not affected)
       
    NOTE:

    Line 1:
    Mnemonic, Name of the Instruction, Op Code (octal)

    This line has three headings that appear over boxes containing the following:

    1. Mnemonic -- The mnemonic code for the Operation field of the programming form.
    2. Name of the Instruction -- The name of the machine instruction from which the Mnemonic was derived.
    3. Op Code (octal) -- The octal operation code for the instruction.

    Line 2: SUMMARY
    The change in the status of the information processing system effected by the execution of the instructions operation is described in a short and generally symbolic form. If reference is made here to the status of an indicator, then it is the status of this indicator before the operation is executed.

    Line 3: MODIFICATIONS
    Those designators are listed explicitly that shall not be used with this instruction either because they are not permitted with this instruction or because their effect cannot be predicted from the general address modification procedure.

    Line 4: INDICATORS
    Only those indicators are listed whose status can be changed by the execution of this instruction. In most cases, a condition for setting ON as well as one for setting OFF is stated. If only one of the two is stated, then this indicator remains unchanged. Unless explicitly stated otherwise, the conditions refer to the contents of registers, etc. as existing after the execution of the instruction's operation.

    Line 5: NOTES
    This part of the description exists only in those cases where the SUMMARY is not sufficient for an understanding of the operation.

    Abbreviations and Symbols

    The following abbreviations and symbols will be used for the description of the machine operations.

    Registers:

       A-Accumulator Register (36 bits)
    Q-Quotient Register (36 bits)
    AQ-Combined Accumulator-Quotient Register (72 bits)
    Xn-Index Register n (n = 0, 1,. . . , 7) (18 bits)
    E-Exponent Register (8 bits)
    EA-Combined Exponent-Accumulator Register (8 + 36 bits)
    EAQ-Combined Exponent-Accumulator-Quotient Register (8 + 72 bits) BAR = Base Address Register (18 bits)
    IC-Instruction Counter (18 bits)
    IR-Indicator Register (18 bits, 11 of which are used at this time)
    TR-Timer Register (24 bits)
    Z-Temporary Pseudo-result of a non-store comparative Operation.

    Effective Address and Memory Locations:

       Y- The effective address (18 bits) of the respective instruction.
    Y-pair- A symbol denoting that the effective address Y designates a pair of memory locations (72 bits) with successive addresses, the lower one being even. When the effective address is even, then it designates the pair (Y, Y+1), and when it is odd, then the pair (Y-1, Y). In any case the memory location with the lower (even) address contains the more significant part of a double-precision number or the first of a pair of instructions.

    Register Positions and Contents:

    ("R" standing for any of the registers listed above as well as for a memory location or a pair of memory locations.)

       Ri = the ith position of R
       Ri...j = the positions i through j of R
       C(R) = the contents of the full register R
       C(R)i = the contents of the ith position of R
       C(R)i...j = the contents of the positions i through j of R

    When the description of an instruction states a change only for a part of a register or memory location, then it is always understood that the part of the register or memory location which is not mentioned remains unchanged.

    Other Symbols:

       =>i = replaces
       ::i = compare with
       ANDi = the Boolean connective AND (symbol A)
       ORi = OR = the Boolean connective OR (symbol V)
       R!= = the Boolean connective NON-EQUIVALENCE (or EXCLUSIVE OR)

    Memory Accessing

    It is a characteristic feature of the GE-625/635 computer that an address translation takes place with each memory access when the Processor operates in the Slave Mode.

    During the execution of a program, a base address is contained in the bit positions 0-7 of the Processor Base Address Register. With each memory access, this base address is added to bit positions 0-7 of the program address supplied by this program in order to generate the actual address used in accessing the memory. In this way, the address translation provides complete independence of the program address range from the actual address range that is used with a specific execution of this program.

    Only when the Processor is in the Master Mode is the program address used directly as an actual address; in this case, program addresses generally refer to the Comprehensive Operating System which has allocated to it the actual address range beginning at zero.

    The descriptions of the individual machine instructions in this chapter do not mention the address translation. It is understood here that an address translation has to be performed immediately prior to each memory access request (in the Slave Mode) regardless of whether:

    1. The program address is an instruction address, and the memory is accessed for fetching an instruction
    2. The program address is a tentative address, and the memory is accessed for fetching an indirect word
    3. The program address is an effective address, and the memory is accessed for obtaining an operand or for storing a result.

    No address translations take place for effective addresses which are used either as operands directly or in other ways (for example, shifts).

    Floating-Point Arithmetic

    Numbers in floating-point representation are stored in memory as follows:

    Integer ExponentFractional Mantissa
    Single-word precision C(Y)0...7 C(Y)8...35
    Double-word precision C(Y-pair)0...7 C(Y-pair)8...71

    When a floating-point number is held in the register EAQ, its mantissa length is allowed to increase to the full length of the register AQ.

    ....

    In storing a floating-point number, a truncation of the mantissa takes place. With single-word precision store Instructions, only C(AQ)0-27 will be stored as mantissa, and with double-word precision store instructions, only C(AQ)0-63.

    DESCRIPTIONS OF THE MACHINE INSTRUCTIONS

    DATA MOVEMENT
    LOAD

    Mnemonic:Name of the Instruction:Op Code (octal)
     LDA  Load A 235
    SUMMARY:C(Y) => C(A)
    MODIFICATIONS:All
    INDICATORS:(Indicators not listed are not affected)
     Zero  If C(A) = 0, then ON; otherwise OFF
     Negative  If C(A)0 = 1, then ON; otherwise OFF

    Mnemonic:Name of the Instruction:Op Code (octal)
     LDQ  Load Q 236
    SUMMARY:C(Y) => C(Q)
    MODIFICATIONS:All
    INDICATORS:(Indicators not listed are not affected)
     Zero  If C(Q) = 0, then ON; otherwise OFF
     Negative  If C(Q)0 = 1, then ON; otherwise OFF

    Mnemonic:Name of the Instruction:Op Code (octal)
     LDAQ  Load AQ 237
    SUMMARY:C(Y-pair) => C(AQ)
    MODIFICATIONS:All except DU, DL, CI, SC
    INDICATORS:(Indicators not listed are not affected)
     Zero  If C(AQ) = 0, then ON; otherwise OFF
     Negative  If C(AQ)0 = 1, then ON; otherwise OFF

    Mnemonic:Name of the Instruction:Op Code (octal)
     LDXn  Load Xn (n = 0, 1, ..., 7) 22n
    SUMMARY:C(Y)0...17 => C(Xn)
    MODIFICATIONS:All except CI, SC
    INDICATORS:(Indicators not listed are not affected)
     Zero  If C(Xn) = 0, then ON; otherwise OFF
     Negative  If C(Xn)0 = 1, then ON; otherwise OFF

    Mnemonic:Name of the Instruction:Op Code (octal)
     LREG  Load Registers 073
    SUMMARY: C(Y, Yñ1, .... Y+7) => C(XO,X1,...X7,A,Q,E,TR)
    where Y15-17 = 000 for the first location only and increases by one for each succeeding location.
    MODIFICATIONS: All except DU, DL, CI, SC
    INDICATORS:None affected
    NOTE: C(Y)0-17 => C(X0)
    C(Y)18-357 => C(X1)
    C(Y+1)0-17 => C(X2)
    C(Y+1)18-357 => C(X3)
    C(Y+2)0-17 => C(X4)
    C(Y+2)18-357 => C(X5)
    C(Y+3)0-17 => C(X6)
    C(Y+3)18-35 => C(X7)
    C(Y+4)0-35 => C(A)
    C(Y+5)0-35 => C(Q)
    C(Y+6)0-7 => C(E)
    C(Y+7)0-24 => C(TR)

    Mnemonic:Name of the Instruction:Op Code (octal)
     LCA  Load Complement A 335
    SUMMARY:-C(Y) => C(A)
    MODIFICATIONS:All
    INDICATORS:(Indicators not listed are not affected)
     Zero  If C(A) = 0, then ON; otherwise OFF
     Negative  If C(A)0 = 1, then ON; otherwise OFF
     Overflow  If range of A is exceeded, then ON; otherwise OFF
    NOTE: This instruction changes the number to its negative (if 0) while moving it from the memory to A. The operation is executed by forming the two's complement of the string of 36 bits.

    Mnemonic:Name of the Instruction:Op Code (octal)
     LCQ  Load Complement Q 335
    SUMMARY:-C(Y) => C(Q)
    MODIFICATIONS:All
    INDICATORS:(Indicators not listed are not affected)
     Zero  If C(Q) = 0, then ON; otherwise OFF
     Negative  If C(Q)0 = 1, then ON; otherwise OFF
     Overflow  If range of Q is exceeded, then ON
    NOTE: This instruction changes the number to its negative (if 0) while moving it from Y to Q. The operation is executed by forming the two's complement of the string of 36 bits.

    Mnemonic:Name of the Instruction:Op Code (octal)
     LCAQ  Load Complement AQ 337
    SUMMARY:-C(Y-pair) => C(AQ)
    MODIFICATIONS:All except DU, DL, CI, SC
    INDICATORS:(Indicators not listed are not affected)
     Zero  If C(AQ) = 0, then ON; otherwise OFF
     Negative  If C(AQ)0 = 1, then ON; otherwise OFF
     Overflow  If range of AQ is exceeded, then ON
    NOTE: This instruction changes the number to its negative (if /= 0) while moving it from Y-pair to AQ. The operation is executed by forming the 2`s complement of the string of 72 bits.

    Mnemonic:Name of the Instruction:Op Code (octal)
     LCXn  Load Complement Xn (n = 0, 1, ..., 7) 32n
    SUMMARY:-C(Y)0...17 => C(Xn)
    MODIFICATIONS:All except CI, SC
    INDICATORS:(Indicators not listed are not affected)
     Zero  If C(Xn) = 0, then ON; otherwise OFF
     Negative  If C(Xn)0 = 1, then ON; otherwise OFF
     Overflow  If range of Xn is exceeded, then ON
    NOTE: This instruction changes the number to its negative (if /= 0) while moving it from Y0...17 to Xn. The operation is executed by forming the 2`s complement of the string of 18 bits.

    Mnemonic:Name of the Instruction:Op Code (octal)
     EAA  Effective Address to A 635
    SUMMARY:Y => C(A)0...17; 00...0 =>C(A)18...35
    MODIFICATIONS:All except DU, DL
    INDICATORS:(Indicators not listed are not affected)
     Zero  If C(A) = 0, then ON; otherwise OFF
     Negative  If C(A)0 = 1, then ON; otherwise OFF
    NOTE: This instruction, and the instructions EAQ and EAXn, facilitate interregister data movements; the data source is specified by the address modification, and the data destination by the operation of the instruction.

    Mnemonic:Name of the Instruction:Op Code (octal)
     EAQ  Effective Address to Q 636
    SUMMARY:Y => C(Q)0...17; 00...0 =>C(Q)18...35
    MODIFICATIONS:All except DU, DL
    INDICATORS:(Indicators not listed are not affected)
     Zero  If C(Q) = 0, then ON; otherwise OFF
     Negative  If C(Q)0 = 1, then ON; otherwise OFF
    NOTE: This instruction, and the instructions EAA and EAXn, facilitate interregister data movements; the data source is specified by the address modification, and the data destination by the operation of the instruction.

    Mnemonic:Name of the Instruction:Op Code (octal)
     EAXn  Effective Address to Xn (n = 1, 2, ..., 7) 62n
    SUMMARY:Y => C(Xn)
    MODIFICATIONS:All except DU, DL
    INDICATORS:(Indicators not listed are not affected)
     Zero  If C(Xn) = 0, then ON; otherwise OFF
     Negative  If C(Xn)0 = 1, then ON; otherwise OFF
    NOTE: This instruction, and the instructions EAA and EAQ, facilitate interregister data movements; the data source is specified by the address modification, and the data destination by the operation of the instruction.

    Mnemonic:Name of the Instruction:Op Code (octal)
     LDI  Load Indicator Register 634
    SUMMARY:C(Y)18..35 => C(IR)
    MODIFICATIONS:All except CI, SC
    INDICATORS:(Indicators not listed are not affected)
     Master Mode  Not Affected!
     All other Indicaters  If corresponding bit in C(Y) is ONE, then ON; otherwise OFF
    NOTE:
    1. The relation between bit positions of C(Y) and hte indicators is as follows:
      Bit PositionIndicators
      18Zero
      19Negative
      20Carry
      21Overflow
      22Exponent Overflow
      23Exponent Underflow
      24Overflow Mask
      25Tally Runout
      26Parity Error
      27Parity Mask
      28Master Mode
      29Not used at this time
      30
      31
      32
      33
      34
      35
    2. The Tally Runout Indicator will reflect C(Y)25 regardless of what address modification is performed on the LDI instruction (for Tally Operations).


    DATA MOVEMENT
    STORE

    Mnemonic:Name of the Instruction:Op Code (octal)
     STA  Store A 755
    SUMMARY:C(A) => C(Y)
    MODIFICATIONS:All except DU, DL
    INDICATORS:None Affected

    Mnemonic:Name of the Instruction:Op Code (octal)
     STQ  Store Q 756
    SUMMARY:C(Q) => C(Y)
    MODIFICATIONS:All except DU, DL
    INDICATORS:None Affected

    Mnemonic:Name of the Instruction:Op Code (octal)
     STAQ  Store AQ 757
    SUMMARY:C(AQ) => C(Y-pair)
    MODIFICATIONS:All except DU, DL, CI, SC
    INDICATORS:None Affected

    Mnemonic:Name of the Instruction:Op Code (octal)
     STXn  Store Xn (n = 1, 2, ..., 7) 74n
    SUMMARY:C(Xn) => C(Y)0...17
    MODIFICATIONS:All except DU, DL, CI, SC
    INDICATORS:None Affected

    Mnemonic:Name of the Instruction:Op Code (octal)
     SREG  Store Registers 753
    SUMMARY: C(XO,X1,...X7,A,Q,E,TR) => C(Y, Y+1, .... Y+7)
    where Y15-17 = 000 for the first location only and increases by one for each succeeding location.
    MODIFICATIONS:All except DU, DL, CI, SC
    INDICATORS:None Affected
    NOTE:
    C(X0) => C(Y)0-17
    C(X1) => C(Y)18-357
    C(X2) => C(Y+1)0-17
    C(X3) => C(Y+1)18-357
    C(X4) => C(Y+2)0-17
    C(X5) => C(Y+2)18-357
    C(X6) => C(Y+3)0-17
    C(X7) => C(Y+3)18-35
    C(A) => C(Y+4)0-35
    C(Q) => C(Y+5)0-35
    C(E) => C(Y+6)0-7; 00...0 => C(Y+6)18...35
    C(TR) => C(Y+7)0-24; 00...0 => C(Y+7)

    Mnemonic:Name of the Instruction:Op Code (octal)
     STCA  Store Character of A (Six Bit) 751
    SUMMARY:Characters of C(A) => corresponding characters of C(Y), the character positions affected being specified in the Tag field.
    MODIFICATIONS:No modification can take place
    INDICATORS:None Affected
    NOTE: Binary ones in the Tag field of this instruction specify the character proitions of A and Y that are affected by this instruction. The control relation is shown in the diagram below:

    ....

    Mnemonic:Name of the Instruction:Op Code (octal)
     STCQ  Store Characters of Q (Six Bit) 752
    SUMMARY:Characters of C(Q) => corresponding characters of C(Y), the character positions affected being specified in the Tag field.
    MODIFICATIONS:No modification can take place
    INDICATORS:None Affected
    NOTE: Binary ones in the Tag field of this instruction specify the character proitions of Q and Y that are affected by this instruction. The control relation is shown in the diagram below:

    ....

    Mnemonic:Name of the Instruction:Op Code (octal)
     STBA  Store Character of A (Nine Bit) 551
    SUMMARY:Characters of C(A) => corresponding characters of C(Y), the character positions affected being specified in the Tag field.
    MODIFICATIONS:No modification can take place
    INDICATORS:None Affected
    NOTE: Binary ones in the Tag field of this instruction specify the character proitions of A and Y that are affected by this instruction. The control relation is shown in the diagram below:

    ....

    Mnemonic:Name of the Instruction:Op Code (octal)
     STBQ  Store Characters of Q (Nine Bit) 552
    SUMMARY:Characters of C(Q) => corresponding characters of C(Y), the character positions affected being specified in the Tag field.
    MODIFICATIONS:No modification can take place
    INDICATORS:None Affected
    NOTE: Binary ones in the Tag field of this instruction specify the character proitions of Q and Y that are affected by this instruction. The control relation is shown in the diagram below:

    ....

    Mnemonic:Name of the Instruction:Op Code (octal)
     STI  Store Indicator Register 754
    SUMMARY:C(IR) => C(Y)18...35
    MODIFICATIONS:All except DU, DL, CI, SC
    INDICATORS:Indicators not listed are not affected
    NOTE:
    1. The relation between bit positions in C(Y) and the indicators is as follows:
      Bit PositionIndicators
      18Zero
      19Negative
      20Carry
      21Overflow
      22Exponent Overflow
      23Exponent Underflow
      24Overflow Mask
      25Tally Runout
      26Parity Error
      27Parity Mask
      28Master Mode
      29Not used at this time;
      these idicators appearalways as being set OFF
      30
      31
      32
      33
      34
      35

    2. The ON state corresponds to a ONE bit, the OFF state ot a ZERO bit.

    3. The C(Y)25 will contain the state of the Tally Runout Indicator prior to address modifiaction of the STI instruction (for Tally operations).

    Mnemonic:Name of the Instruction:Op Code (octal)
     STT  Store Timer Register 454
    SUMMARY:C(TR) => C(Y)0...23
    00...0 => C(Y)24...35
    MODIFICATIONS:All except DU, DL, CL, SC
    INDICATORS:None Affected

    Mnemonic:Name of the Instruction:Op Code (octal)
     SBAR  Store Base Address Register 550
    SUMMARY:C(BAR) => C(Y)0...17
    MODIFICATIONS:All except DU, DL, CL, SC
    INDICATORS:None Affected

    Mnemonic:Name of the Instruction:Op Code (octal)
     STZ  Store Zero 450
    SUMMARY:00...0 => C(Y)
    MODIFICATIONS:All except DU, DL, CL, SC
    INDICATORS:None Affected

    Mnemonic:Name of the Instruction:Op Code (octal)
     STC1  Store Instruction Counter plus 1 554
    SUMMARY:
    C(IC) + 00...01 => C(Y)0...17(Note the difference between STC1 and STC2)
    C(IR) => C(Y)18..35
    MODIFICATIONS:All except DU, DL, CL, SC
    INDICATORS:Indicators not listed are not affected
    Note:
    1. The relation between bit positions in C(Y) and the indicators is as follows:
      Bit PositionIndicators
      18Zero
      19Negative
      20Carry
      21Overflow
      22Exponent Overflow
      23Exponent Underflow
      24Overflow Mask
      25Tally Runout
      26Parity Error
      27Parity Mask
      28Master Mode
      29Not used at this time;
      these idicators appearalways as being set OFF
      30
      31
      32
      33
      34
      35

    2. The ON state corresponds to a ONE bit, the OFF state ot a ZERO bit.

    3. The C(Y)25 will contain the state of the Tally Runout Indicator prior to address modifiaction of the STI instruction (for Tally operations).

    Mnemonic:Name of the Instruction:Op Code (octal)
     STC2  Store Instruction Counter plus 2 750
    SUMMARY:
    C(IC) + 00...10 => C(Y)0...17(Note the difference between STC1 and STC2)
    MODIFICATIONS:All except DU, DL, CL, SC
    INDICATORS:None affected


    DATA MOVEMENT
    SHIFT

    Mnemonic:Name of the Instruction:Op Code (octal)
     ARS  A Right Shift 731
    SUMMARY:Shift right C(A) by Y11...17 positions; fill vacated with C(A)0
    MODIFICATIONS:All except DU, DL, CI, SC
    INDICATORS:(Indicators not listed are not affected)
     Zero  If C(A) = 0, then ON; otherwise OFF
     Negative  If C(A)0 = 1, then ON; otherwise OFF

    Mnemonic:Name of the Instruction:Op Code (octal)
     QRS  Q Right Shift 732
    SUMMARY:Shift right C(Q) by Y11...17 positions; fill vacated with C(Q)0
    MODIFICATIONS:All except DU, DL, CI, SC
    INDICATORS:(Indicators not listed are not affected)
     Zero  If C(Q) = 0, then ON; otherwise OFF
     Negative  If C(Q)0 = 1, then ON; otherwise OFF

    Mnemonic:Name of the Instruction:Op Code (octal)
     LRS  Long Right Shift 733
    SUMMARY:Shift right C(AQ) by Y11...17 positions; fill vacated with C(AQ)0
    MODIFICATIONS:All except DU, DL, CI, SC
    INDICATORS:(Indicators not listed are not affected)
     Zero  If C(AQ) = 0, then ON; otherwise OFF
     Negative  If C(AQ)0 = 1, then ON; otherwise OFF

    Mnemonic:Name of the Instruction:Op Code (octal)
     ALS  A Left Shift 735
    SUMMARY:Shift left C(A) by Y11...17 positions; fill vacated with zeros.
    MODIFICATIONS:All except DU, DL, CI, SC
    INDICATORS:(Indicators not listed are not affected)
     Zero  If C(A) = 0, then ON; otherwise OFF
     Negative  If C(A)0 = 1, then ON; otherwise OFF
     Carry  If C(A)0 ever changes during the shift, then ON; otherwise OFF

    Mnemonic:Name of the Instruction:Op Code (octal)
     QLS  Q Left Shift 736
    SUMMARY:Shift left C(Q) by Y11...17 positions; fill vacated with zeros.
    MODIFICATIONS:All except DU, DL, CI, SC
    INDICATORS:(Indicators not listed are not affected)
     Zero  If C(Q) = 0, then ON; otherwise OFF
     Negative  If C(Q)0 = 1, then ON; otherwise OFF
     Carry  If C(Q)0 ever changes during the shift, then ON; otherwise OFF

    Mnemonic:Name of the Instruction:Op Code (octal)
     LLS  Long Left Shift 737
    SUMMARY:Shift left C(AQ) by Y11...17 positions; fill vacated with zeros.
    MODIFICATIONS:All except DU, DL, CI, SC
    INDICATORS:(Indicators not listed are not affected)
     Zero  If C(AQ) = 0, then ON; otherwise OFF
     Negative  If C(AQ)0 = 1, then ON; otherwise OFF
     Carry  If C(AQ)0 ever changes during the shift, then ON; otherwise OFF

    Mnemonic:Name of the Instruction:Op Code (octal)
     ARL  A Right Logic 771
    SUMMARY:Shift right C(A) by Y11...17 positions; fill vacated with zeros.
    MODIFICATIONS:All except DU, DL, CI, SC
    INDICATORS:(Indicators not listed are not affected)
     Zero  If C(A) = 0, then ON; otherwise OFF
     Negative  If C(A)0 = 1, then ON; otherwise OFF

    Mnemonic:Name of the Instruction:Op Code (octal)
     QRL  Q Right Logic 772
    SUMMARY:Shift right C(Q) by Y11...17 positions; fill vacated with zeros.
    MODIFICATIONS:All except DU, DL, CI, SC
    INDICATORS:(Indicators not listed are not affected)
     Zero  If C(Q) = 0, then ON; otherwise OFF
     Negative  If C(Q)0 = 1, then ON; otherwise OFF

    Mnemonic:Name of the Instruction:Op Code (octal)
     LRL  Long Right Logic 773
    SUMMARY:Shift right C(AQ) by Y11...17 positions; fill vacated with zeros.
    MODIFICATIONS:All except DU, DL, CI, SC
    INDICATORS:(Indicators not listed are not affected)
     Zero  If C(AQ) = 0, then ON; otherwise OFF
     Negative  If C(AQ)0 = 1, then ON; otherwise OFF

    Mnemonic:Name of the Instruction:Op Code (octal)
     ALR  A Left Rotate 775
    SUMMARY: Rotate C(A) by Y11...17 positions; enter each bit leaving position 0 into position 35
    MODIFICATIONS:All except DU, DL, CI, SC
    INDICATORS:(Indicators not listed are not affected)
     Zero  If C(A) = 0, then ON; otherwise OFF
     Negative  If C(A)0 = 1, then ON; otherwise OFF

    Mnemonic:Name of the Instruction:Op Code (octal)
     QLR  Q Left Rotate 776
    SUMMARY: Rotate C(A) by Y11...17 positions; enter each bit leaving position 0 into position 35
    MODIFICATIONS:All except DU, DL, CI, SC
    INDICATORS:(Indicators not listed are not affected)
     Zero  If C(Q) = 0, then ON; otherwise OFF
     Negative  If C(Q)0 = 1, then ON; otherwise OFF

    Mnemonic:Name of the Instruction:Op Code (octal)
     LLR  Long Left Rotate 777
    SUMMARY: Rotate C(AQ) by Y11...17 positions; enter each bit leaving position 0 into position 71
    MODIFICATIONS:All except DU, DL, CI, SC
    INDICATORS:(Indicators not listed are not affected)
     Zero  If C(AQ) = 0, then ON; otherwise OFF
     Negative  If C(AQ)0 = 1, then ON; otherwise OFF


    FIXED POINT ARITHMETIC
    ADDITION

    Mnemonic:Name of the Instruction:Op Code (octal)
     ADA  Add to A 075
    SUMMARY:C(A) + C(Y) => C(A)
    MODIFICATIONS:All
    INDICATORS:(Indicators not listed are not affected)
     Zero  If C(A) = 0, then ON; otherwise OFF
     Negative  If C(A)0 = 1, then ON; otherwise OFF
     Overflow  If range of A is exceeded, then ON
     Carry  If a carry out of A0, then ON, otherwise OFF

    Mnemonic:Name of the Instruction:Op Code (octal)
     ADQ  Add to Q 076
    SUMMARY:C(Q) + C(Y) => C(Q)
    MODIFICATIONS:All
    INDICATORS:(Indicators not listed are not affected)
     Zero  If C(Q) = 0, then ON; otherwise OFF
     Negative  If C(Q)0 = 1, then ON; otherwise OFF
     Overflow  If range of Q is exceeded, then ON
     Carry  If a carry out of Q0, then ON, otherwise OFF

    Mnemonic:Name of the Instruction:Op Code (octal)
     ADAQ  Add to AQ 077
    SUMMARY:C(AQ) + C(Y-pair) => C(AQ)
    MODIFICATIONS:All except DU, DL, CI, SC
    INDICATORS:(Indicators not listed are not affected)
     Zero  If C(AQ) = 0, then ON; otherwise OFF
     Negative  If C(AQ)0 = 1, then ON; otherwise OFF
     Overflow  If range of AQ is exceeded, then ON
     Carry  If a carry out of AQ0, then ON, otherwise OFF

    Mnemonic:Name of the Instruction:Op Code (octal)
     ADXn  Add to Xn (n = 1, 2, ..., 7) 06n
    SUMMARY:C(Xn) + C(Y)0...17 => C(Xn)
    MODIFICATIONS:All except CI, SC
    INDICATORS:(Indicators not listed are not affected)
     Zero  If C(Xn) = 0, then ON; otherwise OFF
     Negative  If C(Xn)0 = 1, then ON; otherwise OFF
     Overflow  If range of Xn is exceeded, then ON
     Carry  If a carry out of Xn0, then ON, otherwise OFF

    Mnemonic:Name of the Instruction:Op Code (octal)
     ASA  Add Stored to A 055
    SUMMARY:C(A) + C(Y) => C(Y)
    MODIFICATIONS:All except DU, DL, CI, SC
    INDICATORS:(Indicators not listed are not affected)
     Zero  If C(Y) = 0, then ON; otherwise OFF
     Negative  If C(Y)0 = 1, then ON; otherwise OFF
     Overflow  If range of Y is exceeded, then ON
     Carry  If a carry out of Y0, then ON, otherwise OFF

    Mnemonic:Name of the Instruction:Op Code (octal)
     ASQ  Add Stored to Q 056
    SUMMARY:C(Q) + C(Y) => C(Y)
    MODIFICATIONS:All except DU, DL, CI, SC
    INDICATORS:(Indicators not listed are not affected)
     Zero  If C(Y) = 0, then ON; otherwise OFF
     Negative  If C(Y)0 = 1, then ON; otherwise OFF
     Overflow  If range of Y is exceeded, then ON
     Carry  If a carry out of Y0, then ON, otherwise OFF

    Mnemonic:Name of the Instruction:Op Code (octal)
     ASXn  Add Stored to Xn (n = 1, 2, ..., 7) 04n
    SUMMARY: C(Xn) + C(Y)0...17 => C(Y)0...17
    MODIFICATIONS:All except DU, DL, JCI, SC
    INDICATORS:(Indicators not listed are not affected)
     Zero  If C(Y)0...17 = 0, then ON; otherwise OFF
     Negative  If C(Y)0 = 1, then ON; otherwise OFF
     Overflow  If range of Y0...17 is exceeded, then ON
     Carry  If a carry out of Y0, then ON, otherwise OFF

    Mnemonic:Name of the Instruction:Op Code (octal)
     ADLA  Add Logic to A 035
    SUMMARY:C(A) + C(Y) => C(A)
    MODIFICATIONS:All
    INDICATORS:(Indicators not listed are not affected)
     Zero  If C(A) = 0, then ON; otherwise OFF
     Negative  If C(A)0 = 1, then ON; otherwise OFF
     Overflow  Not affected
     Carry  If a carry out of A0, then ON, otherwise OFF
    NOTE:This instruction is identical to the ADA instruction with the exception that the Overflow Indicator is not affected by this instruction.

    Mnemonic:Name of the Instruction:Op Code (octal)
     ADLQ  Add Logic to Q 036
    SUMMARY:C(Q) + C(Y) => C(Q)
    MODIFICATIONS:All
    INDICATORS:(Indicators not listed are not affected)
     Zero  If C(Q) = 0, then ON; otherwise OFF
     Negative  If C(Q)0 = 1, then ON; otherwise OFF
     Overflow  Not affected
     Carry  If a carry out of Q0, then ON, otherwise OFF
    NOTE:This instruction is identical to the ADQ instruction with the exception that the Overflow Indicator is not affectedby this instruction.

    Mnemonic:Name of the Instruction:Op Code (octal)
     ADLAQ  Add Logic to AQ 037
    SUMMARY:C(AQ) + C(Y-pair) => C(AQ)
    MODIFICATIONS:All except DU, DL, CI, SC
    INDICATORS:(Indicators not listed are not affected)
     Zero  If C(AQ) = 0, then ON; otherwise OFF
     Negative  If C(AQ)0 = 1, then ON; otherwise OFF
     Overflow  Not affected
     Carry  If a carry out of AQ0, then ON, otherwise OFF
    NOTE:This instruction is identical to the ADAQ instruction with the exception that the Overflow Indicator is not affected by this instruction.

    Mnemonic:Name of the Instruction:Op Code (octal)
     ADLXn  Add Logic to Xn (n = 0, 1, ..., 7) 02n
    SUMMARY:C(Xn) + C(Y) => C(Xn)
    MODIFICATIONS:All except CI, SC
    INDICATORS:(Indicators not listed are not affected)
     Zero  If C(Xn) = 0, then ON; otherwise OFF
     Negative  If C(Xn)0 = 1, then ON; otherwise OFF
     Overflow  Not affected
     Carry  If a carry out of Xn0, then ON, otherwise OFF
    NOTE:This instruction is identical to the ADXn instruction with the exception that the Overflow Indicator is not affected by this instruction.

    Mnemonic:Name of the Instruction:Op Code (octal)
     AWCA  Add with Carry to A 071
    SUMMARY:
    Carry Indicator OFF:C(A) + C(Y) => C(A)
    Carry Indicator ON:C(A) + C(Y) + 00...01 => C(A)
    MODIFICATIONS:All
    INDICATORS:(Indicators not listed are not affected)
     Zero  If C(A) = 0, then ON; otherwise OFF
     Negative  If C(A)0 = 1, then ON; otherwise OFF
     Overflow  If range of A is exceeded, then ON
     Carry  If a carry out of A0, then ON, otherwise OFF
    NOTE:This instruction is identical to the ADA instruction with the exception that when the Carry Indicator is ON at the beginning of the instruction, then a 1 is added to the least significant position.

    Mnemonic:Name of the Instruction:Op Code (octal)
     AWCQ  Add with Carry to Q 072
    SUMMARY:
    Carry Indicator OFF:C(Q) + C(Y) => C(Q)
    Carry Indicator ON:C(Q) + C(Y) + 00...01 => C(Q)
    MODIFICATIONS:All
    INDICATORS:(Indicators not listed are not affected)
     Zero  If C(Q) = 0, then ON; otherwise OFF
     Negative  If C(Q)0 = 1, then ON; otherwise OFF
     Overflow  If range of Q is exceeded, then ON
     Carry  If a carry out of Q0, then ON, otherwise OFF
    NOTE:This instruction is identical to the ADQ instruction with the exception that when the Carry Indicator is ON at the beginning of the instruction, then a 1 is added to the least significant position.

    Mnemonic:Name of the Instruction:Op Code (octal)
     ADL  Add Low to AQ 033
    SUMMARY: C(AQ) + C(Y), right adjusted, => C(AQ)
    (See description below)
    MODIFICATIONS:All except CI, SC
    INDICATORS:(Indicators not listed are not affected)
     Zero  If C(AQ) = 0, then ON; otherwise OFF
     Negative  If C(AQ)0 = 1, then ON; otherwise OFF
     Overflow  If range of AQ is exceeded, then ON
     Carry  If a carry out of AQ0, then ON, otherwise OFF
    DESCRIPTION: A 72 bit number is formed:

    C(Y0,C(Y0, ....., C(Y0., C(Y)

    Its lower half (bits 35 - 71) is identical to C(Y), and each of the bits of its upper half (bits 0 - 35) is identical to the sign bit of C(Y), i.e. to C(Y0).

    This number is added to the contents of the combined AQ-register, efecting the addition of C(Y) to the lower half of the combined AQ-register, with a possible cvarry out of the Q -part being passed on to the A-part.

    Mnemonic:Name of the Instruction:Op Code (octal)
     AOS  Add One to Storage 054
    SUMMARY: C(Y) + 0 .... 01 => C(Y)
    MODIFICATIONS:All except DU, DL, CI, SC
    INDICATORS:(Indicators not listed are not affected)
     Zero  If C(Y) = 0, then ON; otherwise OFF
     Negative  If C(Y)0 = 1, then ON; otherwise OFF
     Overflow  If range of Y is exceeded, then ON
     Carry  If a carry out of Y0, then ON, otherwise OFF


    FIXED POINT ARITHMETIC
    SUBTRACTION

    Mnemonic:Name of the Instruction:Op Code (octal)
     SBA  Subtract from A 175
    SUMMARY:C(A) - C(Y) => C(A)
    MODIFICATIONS:All
    INDICATORS:(Indicators not listed are not affected)
     Zero  If C(A) = 0, then ON; otherwise OFF
     Negative  If C(A)0 = 1, then ON; otherwise OFF
     Overflow  If range of A is exceeded, then ON
     Carry  If a carry out of A0, then ON, otherwise OFF

    Mnemonic:Name of the Instruction:Op Code (octal)
     SBQ  Add to Q 176
    SUMMARY:C(Q) - C(Y) => C(Q)
    MODIFICATIONS:All
    INDICATORS:(Indicators not listed are not affected)
     Zero  If C(Q) = 0, then ON; otherwise OFF
     Negative  If C(Q)0 = 1, then ON; otherwise OFF
     Overflow  If range of Q is exceeded, then ON
     Carry  If a carry out of Q0, then ON, otherwise OFF

    Mnemonic:Name of the Instruction:Op Code (octal)
     SBAQ  Subtract from AQ 177
    SUMMARY:C(AQ) - C(Y-pair) => C(AQ)
    MODIFICATIONS:All except DU, DL, CI, SC
    INDICATORS:(Indicators not listed are not affected)
     Zero  If C(AQ) = 0, then ON; otherwise OFF
     Negative  If C(AQ)0 = 1, then ON; otherwise OFF
     Overflow  If range of AQ is exceeded, then ON
     Carry  If a carry out of AQ0, then ON, otherwise OFF

    Mnemonic:Name of the Instruction:Op Code (octal)
     SBXn  Add to Xn (n = 1, 2, ..., 7) 16n
    SUMMARY:C(Xn) - C(Y)0...17 => C(Xn)
    MODIFICATIONS:All except CI, SC
    INDICATORS:(Indicators not listed are not affected)
     Zero  If C(Xn) = 0, then ON; otherwise OFF
     Negative  If C(Xn)0 = 1, then ON; otherwise OFF
     Overflow  If range of Xn is exceeded, then ON
     Carry  If a carry out of Xn0, then ON, otherwise OFF

    Mnemonic:Name of the Instruction:Op Code (octal)
     SSA  Subtract Stored from A 155
    SUMMARY:C(A) - C(Y) => C(Y)
    MODIFICATIONS:All except DU, DL, CI, SC
    INDICATORS:(Indicators not listed are not affected)
     Zero  If C(Y) = 0, then ON; otherwise OFF
     Negative  If C(Y)0 = 1, then ON; otherwise OFF
     Overflow  If range of Y is exceeded, then ON
     Carry  If a carry out of Y0, then ON, otherwise OFF

    Mnemonic:Name of the Instruction:Op Code (octal)
     SSQ  Subtract Stored from Q 156
    SUMMARY:C(Q) - C(Y) => C(Y)
    MODIFICATIONS:All except DU, DL, CI, SC
    INDICATORS:(Indicators not listed are not affected)
     Zero  If C(Y) = 0, then ON; otherwise OFF
     Negative  If C(Y)0 = 1, then ON; otherwise OFF
     Overflow  If range of Y is exceeded, then ON
     Carry  If a carry out of Y0, then ON, otherwise OFF

    Mnemonic:Name of the Instruction:Op Code (octal)
     SSXn  Add Stored to Xn (n = 1, 2, ..., 7) 14n
    SUMMARY: C(Xn) - C(Y)0...17 => C(Y)0...17
    MODIFICATIONS:All except DU, DL, CI, SC
    INDICATORS:(Indicators not listed are not affected)
     Zero  If C(Y)0...17 = 0, then ON; otherwise OFF
     Negative  If C(Y)0 = 1, then ON; otherwise OFF
     Overflow  If range of Y0...17 is exceeded, then ON
     Carry  If a carry out of Y0, then ON, otherwise OFF

    Mnemonic:Name of the Instruction:Op Code (octal)
     SBLA  Subtract Logic from A 135
    SUMMARY:C(A) - C(Y) => C(A)
    MODIFICATIONS:All
    INDICATORS:(Indicators not listed are not affected)
     Zero  If C(A) = 0, then ON; otherwise OFF
     Negative  If C(A)0 = 1, then ON; otherwise OFF
     Overflow  Not affected
     Carry  If a carry out of A0, then ON, otherwise OFF
    NOTE:This instruction is identical to the SBA instruction with the exception that the Overflow Indicator is not affected by this instruction.

    Mnemonic:Name of the Instruction:Op Code (octal)
     SBLQ  Subtract Logic from Q 136
    SUMMARY:C(Q) - C(Y) => C(Q)
    MODIFICATIONS:All
    INDICATORS:(Indicators not listed are not affected)
     Zero  If C(Q) = 0, then ON; otherwise OFF
     Negative  If C(Q)0 = 1, then ON; otherwise OFF
     Overflow  Not affected
     Carry  If a carry out of Q0, then ON, otherwise OFF
    NOTE:This instruction is identical to the SBQ instruction with the exception that the Overflow Indicator is not affectedby this instruction.

    Mnemonic:Name of the Instruction:Op Code (octal)
     SBLAQ  Subtract Logic from AQ 137
    SUMMARY:C(AQ) - C(Y-pair) => C(AQ)
    MODIFICATIONS:All except DU, DL, CI, SC
    INDICATORS:(Indicators not listed are not affected)
     Zero  If C(AQ) = 0, then ON; otherwise OFF
     Negative  If C(AQ)0 = 1, then ON; otherwise OFF
     Overflow  Not affected
     Carry  If a carry out of AQ0, then ON, otherwise OFF
    NOTE:This instruction is identical to the SBAQ instruction with the exception that the Overflow Indicator is not affected by this instruction.

    Mnemonic:Name of the Instruction:Op Code (octal)
     SBLXn  Subtract Logic from Xn (n = 0, 1, ..., 7) 12n
    SUMMARY:C(Xn) - C(Y) => C(Xn)
    MODIFICATIONS:All except CI, SC
    INDICATORS:(Indicators not listed are not affected)
     Zero  If C(Xn) = 0, then ON; otherwise OFF
     Negative  If C(Xn)0 = 1, then ON; otherwise OFF
     Overflow  Not affected
     Carry  If a carry out of Xn0, then ON, otherwise OFF
    NOTE:This instruction is identical to the SBXn instruction with the exception that the Overflow Indicator is not affected by this instruction.

    Mnemonic:Name of the Instruction:Op Code (octal)
     SWCA  Subtract with Carry from A 171
    SUMMARY:
    Carry Indicator OFF:C(A) - C(Y) => C(A)
    Carry Indicator ON:C(A) - C(Y) - 00...01 => C(A)
    MODIFICATIONS:All
    INDICATORS:(Indicators not listed are not affected)
     Zero  If C(A) = 0, then ON; otherwise OFF
     Negative  If C(A)0 = 1, then ON; otherwise OFF
     Overflow  If range of A is exceeded, then ON
     Carry  If a carry out of A0, then ON, otherwise OFF
    NOTE:
    1. This instruction is identical to the SBA instruction with the exception that when the Carry Indicator is ON at the beginning of the instruction, then a -1 is added to the least significant position.
    2. This instruction is used for multiple-word precision arithmetic. The SUMMARY can also be worded as follows in order to show the intended use:

      Carry Indicator ON: C(A) + 1's complement of C(Y) + 00...01 => C(A)
      Carry Indicator OFF: C(A) + 1's complement C(Y) => C(A)

      The -1 which is added in the first case represents the carry from the next lower part of the multiple-length subtraction.

    Mnemonic:Name of the Instruction:Op Code (octal)
     SWCQ  Subtract with Carry from Q 172
    SUMMARY:
    Carry Indicator OFF:C(Q) - C(Y) => C(Q)
    Carry Indicator ON:C(Q) - C(Y) - 00...01 => C(Q)
    MODIFICATIONS:All
    INDICATORS:(Indicators not listed are not affected)
     Zero  If C(Q) = 0, then ON; otherwise OFF
     Negative  If C(Q)0 = 1, then ON; otherwise OFF
     Overflow  If range of Q is exceeded, then ON
     Carry  If a carry out of Q0, then ON, otherwise OFF
    NOTE:
    1. This instruction is identical to the SBQ instruction with the exception that when the Carry Indicator is ON at the beginning of the instruction, then a -1 is added to the least significant position.
    2. This instruction is used for multiple-word precision arithmetic. The SUMMARY can also be worded as follows in order to show the intended use:

      Carry Indicator ON: C(Q) + 1's complement of C(Y) + 00...01 => C(Q)
      Carry Indicator OFF: C(Q) + 1's complement C(Y) => C(Q)

      The -1 which is added in the first case represents the carry from the next lower part of the multiple-length subtraction.



    FIXED POINT ARITHMETIC
    MULTIPLICATION

    Mnemonic:Name of the Instruction:Op Code (octal)
     MPY  Multiply Integer 402
    SUMMARY:C(Q) * C(Y) => C(AQ) right-adjusted
    MODIFICATIONS:All except CI, SC
    INDICATORS:(Indicators not listed are not affected)
     Zero  If C(AQ) = 0, then ON; otherwise OFF
     Negative  If C(AQ)0 = 1, then ON; otherwise OFF
    NOTES:
    1. Two 36-bit integer factors (including sign) are multiplied to form a 71-bit integer product (ingluding sign), which is stored in AQ, right-adjusted. Bit position AQ0 is filled with an "extended sign bit".

         0 1                  35       0 1                  35
       -------------------------     -------------------------
      | S |                     | * | S |                     |
       -------------------------     -------------------------
              Q register                 Memory Location Y
                                
         0   1 2                                            71
       -------------------------------------------------------
      | S | S |                                               |
       -------------------------------------------------------
                 product : combined AQ-register
      
    2. In the case of (-235) * (-235) = +270, the position AQ1 is used to represent this product without causing an overflow.

    Mnemonic:Name of the Instruction:Op Code (octal)
     MPF  Multiply Fraction 401
    SUMMARY:C(A) * C(Y) => C(AQ) left-adjusted
    MODIFICATIONS:All except CI, SC
    INDICATORS:(Indicators not listed are not affected)
     Zero  If C(AQ) = 0, then ON; otherwise OFF
     Negative  If C(AQ)0 = 1, then ON; otherwise OFF
     Overflow  If range of AQis exceeded then ON.
    NOTES:
    1. Two 36-bit fractional factors (including sign) are multiplied to form a 71-bit fractional product (ingluding sign), which is stored in AQ, left-adjusted. Bit position AQ71 is filled with a zero bit.

         0 1                  35       0 1                  35
       -------------------------     -------------------------
      | S |                     | * | S |                     |
       -------------------------     -------------------------
              Q register                 Memory Location Y
                                
         0                                              70  71
       -------------------------------------------------------
      | S |                                               | 0 |
       -------------------------------------------------------
                 product : combined AQ-register
      
    2. An overlow can occur only in hte case (-1) * (-1).


    FIXED POINT ARITHMETIC
    DIVISION

    Mnemonic:Name of the Instruction:Op Code (octal)
     DIV  Divide Integer 506
    SUMMARY:
    C(AQ) / C(Y);fractional quotient=> C(A)
    remainder=> C(Q)
    MODIFICATIONS:All
    INDICATORS:(Indicators not listed are not affected)
    wisth="20%"><  If division takes place If no division takes place
     Zero  If C(Q) = 0, then ON; otherwise OFF  If divisor = 0, then ON; otherwise OFF
     Negative  If C(Q)0 = 1, then ON; otherwise OFF  If dividend < 0 then ON; otherwise OFF
    NOTES:
    1. A 36-bit integer dividend (including sign) is divided by a 36-bit integer divisor (including sign) to form a 36-bit integer quotient (including sign) and a 36-bit fractional remainder (including sign). The remainder sign is equal to the dividend sign unless the remainder is zero.

         0 1                  35       0 1                  35
       -------------------------     -------------------------
      | S |     dividend        | * | S |     divisor        |
       -------------------------     -------------------------
              Q register                 Memory Location Y
      
         0 1                  35       0 1                  35
       -------------------------     -------------------------
      | S |     remainder       | * | S |     quotient        |
       -------------------------     -------------------------
              A-register                     Q-register
      
    2. If dividend = -235 and divisor = -1 or divisor = 0, then the division itself does not take place.

      Instead, a Divide-Check Fault Trap occurs; the divisor C(Y) remains unchanged, C(Q) contains the dividend magnitude in absolute, and the Negative Indicator reflects the dividend sign.

    Mnemonic:Name of the Instruction:Op Code (octal)
     DVF  Divide Fraction 507
    SUMMARY:
    C(Q) / C(Y); => C(AQ)integer quotient=> C(Q)
    fractional remainder=> C(A)
    MODIFICATIONS:All
    INDICATORS:(Indicators not listed are not affected)
    wisth="20%"><  If division takes place If no division takes place
     Zero  If C(A) = 0, then ON; otherwise OFF  If divisor = 0, then ON; otherwise OFF
     Negative  If C(A)0 = 1, then ON; otherwise OFF  If dividend < 0 then ON; otherwise OFF
    NOTES:
    1. A 71-bit frational dividend (including sign) is divided by a 36-bit fractional divisor (including sign) to form a 36-bit fractional quotient (including sign) and a 36-bit remainder (including sign), bit psition 35 of the remainder corresponding to bit position 70 of hte dividend. The remainder sign is equal to the dividend sign unless the remainder is zero.

         0                                              70  71
       -------------------------------------------------------
      | S |                  dividend                     | ~ |
       -------------------------------------------------------
                        Combined AQ-register                |
                                                     Not used in
                                                      division
      
                         0 1                 35
                      -------------------------
                     |  S |     divisor        |
                      -------------------------
                           Memory Location Y
      
         0 1                   35   0 1                      35
       ---+----------------------+---+--------------------------
      | S |    quotient          | s |          Remainder       |
       ---+----------------------+---+--------------------------
                A-Register       |          Q- Register
      
    2. If |dividend| >= |divisor| or if divisor = 0, then the division itself does not take place.

      Instead, a Divide-Check Fault Trap occurs; the divisor C(Y) remains unchanged, C(AQ) contains the dividend magnitude in absolute, and the Negative Indicator reflects the dividend sign.



    FIXED POINT ARITHMETIC
    NEGATE

    Mnemonic:Name of the Instruction:Op Code (octal)
     NEG  Negate A 531
    SUMMARY:-C(A) => C(A)
    MODIFICATIONS:Are without any effect on th eoperation
    INDICATORS:(Indicators not listed are not affected)
     Zero  If C(A) = 0, then ON; otherwise OFF
     Negative  If C(A)0 = 1, then ON; otherwise OFF
     Overflow  If range of A is exceeded, then ON
    NOTE: This instruction changes the number in A to its negative (if /= 0). The operation is executed by forming the two's complement of the string of 36 bits.

    Mnemonic:Name of the Instruction:Op Code (octal)
     NEGL  Negate Long 533
    SUMMARY:-C(AQ) => C(AQ)
    MODIFICATIONS:Are without any effect on th eoperation
    INDICATORS:(Indicators not listed are not affected)
     Zero  If C(AQ) = 0, then ON; otherwise OFF
     Negative  If C(AQ)0 = 1, then ON; otherwise OFF
     Overflow  If range of AQ is exceeded, then ON
    NOTE: This instruction changes the number in AQ to its negative (if /= 0). The operation is executed by forming the two's complement of the string of 72 bits.


    BOOLEAN OPERATIONS
    AND

    Mnemonic:Name of the Instruction:Op Code (octal)
     ANA  AND to A 375
    SUMMARY: C(A)i AND C(Y)i => C(A)i for all i = 0, 1, ..., 35
    MODIFICATIONS:All
    INDICATORS:(Indicators not listed are not affected)
     Zero  If C(A) = 0, then ON; otherwise OFF
     Negative  If C(A)0 = 1, then ON; otherwise OFF

    Mnemonic:Name of the Instruction:Op Code (octal)
     ANQ  AND to Q 376
    SUMMARY: C(Q)i AND C(Y)i => C(Q)i for all i = 0, 1, ..., 35
    MODIFICATIONS:All
    INDICATORS:(Indicators not listed are not affected)
     Zero  If C(Q) = 0, then ON; otherwise OFF
     Negative  If C(Q)0 = 1, then ON; otherwise OFF

    Mnemonic:Name of the Instruction:Op Code (octal)
     ANAQ  AND to AQ 377
    SUMMARY: C(AQ)i AND C(Y-pair)i => C(AQ)i for all i = 0, 1, ..., 71
    MODIFICATIONS:All except DU, DL, CI, SC
    INDICATORS:(Indicators not listed are not affected)
     Zero  If C(AQ) = 0, then ON; otherwise OFF
     Negative  If C(AQ)0 = 1, then ON; otherwise OFF

    Mnemonic:Name of the Instruction:Op Code (octal)
     ANXn  AND to Xn (n = 1, 2, ..., 7) 36n
    SUMMARY: C(Xn)i AND C(Y)i => C(Xn)i for all i = 0, 1, ..., 17
    MODIFICATIONS:All except CI, SC
    INDICATORS:(Indicators not listed are not affected)
     Zero  If C(Xn) = 0, then ON; otherwise OFF
     Negative  If C(Xn)0 = 1, then ON; otherwise OFF

    Mnemonic:Name of the Instruction:Op Code (octal)
     ANSA  AND to Storage A 355
    SUMMARY: C(A)i AND C(Y)i => C(Y)i for all i = 0, 1, ..., 35
    MODIFICATIONS:All except DU, DL, CI, SC
    INDICATORS:(Indicators not listed are not affected)
     Zero  If C(Y) = 0, then ON; otherwise OFF
     Negative  If C(Y)0 = 1, then ON; otherwise OFF

    Mnemonic:Name of the Instruction:Op Code (octal)
     ANSQ  AND to Storage Q 356
    SUMMARY: C(Q)i AND C(Y)i => C(Y)i for all i = 0, 1, ..., 35
    MODIFICATIONS:All except DU, DL, CI, SC
    INDICATORS:(Indicators not listed are not affected)
     Zero  If C(Y) = 0, then ON; otherwise OFF
     Negative  If C(Y)0 = 1, then ON; otherwise OFF

    Mnemonic:Name of the Instruction:Op Code (octal)
     ANSXn  AND to Storage Xn (n = 1, 2, ..., 7) 34n
    SUMMARY: C(Xn)i AND C(Y)i => C(Y)i for all i = 0, 1, ..., 17
    MODIFICATIONS:All except DU, DL, JCI, SC
    INDICATORS:(Indicators not listed are not affected)
     Zero  If C(Y)0...17 = 0, then ON; otherwise OFF
     Negative  If C(Y)0 = 1, then ON; otherwise OFF


    BOOLEAN OPERATIONS
    OR

    Mnemonic:Name of the Instruction:Op Code (octal)
     ORA  OR to A 275
    SUMMARY: C(A)i OR C(Y)i => C(A)i for all i = 0, 1, ..., 35
    MODIFICATIONS:All
    INDICATORS:(Indicators not listed are not affected)
     Zero  If C(A) = 0, then ON; otherwise OFF
     Negative  If C(A)0 = 1, then ON; otherwise OFF

    Mnemonic:Name of the Instruction:Op Code (octal)
     ORQ  OR to Q 276
    SUMMARY: C(Q)i OR C(Y)i => C(Q)i for all i = 0, 1, ..., 35
    MODIFICATIONS:All
    INDICATORS:(Indicators not listed are not affected)
     Zero  If C(Q) = 0, then ON; otherwise OFF
     Negative  If C(Q)0 = 1, then ON; otherwise OFF

    Mnemonic:Name of the Instruction:Op Code (octal)
     ORAQ  OR to AQ 277
    SUMMARY: C(AQ)i OR C(Y-pair)i => C(AQ)i for all i = 0, 1, ..., 71
    MODIFICATIONS:All except DU, DL, CI, SC
    INDICATORS:(Indicators not listed are not affected)
     Zero  If C(AQ) = 0, then ON; otherwise OFF
     Negative  If C(AQ)0 = 1, then ON; otherwise OFF

    Mnemonic:Name of the Instruction:Op Code (octal)
     ORXn  OR to Xn (n = 1, 2, ..., 7) 26n
    SUMMARY: C(Xn)i OR C(Y)i => C(Xn)i for all i = 0, 1, ..., 17
    MODIFICATIONS:All except CI, SC
    INDICATORS:(Indicators not listed are not affected)
     Zero  If C(Xn) = 0, then ON; otherwise OFF
     Negative  If C(Xn)0 = 1, then ON; otherwise OFF

    Mnemonic:Name of the Instruction:Op Code (octal)
     ORSA  OR to Storage A 255
    SUMMARY: C(A)i OR C(Y)i => C(Y)i for all i = 0, 1, ..., 35
    MODIFICATIONS:All except DU, DL, CI, SC
    INDICATORS:(Indicators not listed are not affected)
     Zero  If C(Y) = 0, then ON; otherwise OFF
     Negative  If C(Y)0 = 1, then ON; otherwise OFF

    Mnemonic:Name of the Instruction:Op Code (octal)
     ORSQ  OR to Storage Q 256
    SUMMARY: C(Q)i OR C(Y)i => C(Y)i for all i = 0, 1, ..., 35
    MODIFICATIONS:All except DU, DL, CI, SC
    INDICATORS:(Indicators not listed are not affected)
     Zero  If C(Y) = 0, then ON; otherwise OFF
     Negative  If C(Y)0 = 1, then ON; otherwise OFF

    Mnemonic:Name of the Instruction:Op Code (octal)
     ORSXn  OR to Storage Xn (n = 1, 2, ..., 7) 24n
    SUMMARY: C(Xn)i OR C(Y)i => C(Y)i for all i = 0, 1, ..., 17
    MODIFICATIONS:All except DU, DL, JCI, SC
    INDICATORS:(Indicators not listed are not affected)
     Zero  If C(Y)0...17 = 0, then ON; otherwise OFF
     Negative  If C(Y)0 = 1, then ON; otherwise OFF


    BOOLEAN OPERATIONS
    EXLUSIVE OR

    Mnemonic:Name of the Instruction:Op Code (octal)
     ERA  ECXCLUSIVE OR to A 675
    SUMMARY: C(A)i /= C(Y)i => C(A)i for all i = 0, 1, ..., 35
    MODIFICATIONS:All
    INDICATORS:(Indicators not listed are not affected)
     Zero  If C(A) = 0, then ON; otherwise OFF
     Negative  If C(A)0 = 1, then ON; otherwise OFF

    Mnemonic:Name of the Instruction:Op Code (octal)
     ERQ  EXCLUSIVE OR to Q 676
    SUMMARY: C(Q)i /= C(Y)i => C(Q)i for all i = 0, 1, ..., 35
    MODIFICATIONS:All
    INDICATORS:(Indicators not listed are not affected)
     Zero  If C(Q) = 0, then ON; otherwise OFF
     Negative  If C(Q)0 = 1, then ON; otherwise OFF

    Mnemonic:Name of the Instruction:Op Code (octal)
     ERAQ  EXCLUSIVE OR to AQ 677
    SUMMARY: C(AQ)i /= C(Y-pair)i => C(AQ)i for all i = 0, 1, ..., 71
    MODIFICATIONS:All except DU, DL, CI, SC
    INDICATORS:(Indicators not listed are not affected)
     Zero  If C(AQ) = 0, then ON; otherwise OFF
     Negative  If C(AQ)0 = 1, then ON; otherwise OFF

    Mnemonic:Name of the Instruction:Op Code (octal)
     ERXn  EXCLUSIVE OR to Xn (n = 1, 2, ..., 7) 66n
    SUMMARY: C(Xn)i OR C(Y)i => C(Xn)i for all i = 0, 1, ..., 17
    MODIFICATIONS:All except CI, SC
    INDICATORS:(Indicators not listed are not affected)
     Zero  If C(Xn) = 0, then ON; otherwise OFF
     Negative  If C(Xn)0 = 1, then ON; otherwise OFF

    Mnemonic:Name of the Instruction:Op Code (octal)
     ERSA  EXCLUSIVE OR to Storage A 655
    SUMMARY: C(A)i /= C(Y)i => C(Y)i for all i = 0, 1, ..., 35
    MODIFICATIONS:All except DU, DL, CI, SC
    INDICATORS:(Indicators not listed are not affected)
     Zero  If C(Y) = 0, then ON; otherwise OFF
     Negative  If C(Y)0 = 1, then ON; otherwise OFF

    Mnemonic:Name of the Instruction:Op Code (octal)
     ERSQ  EXCLUSIVE OR to Storage Q 656
    SUMMARY: C(Q)i /= C(Y)i => C(Y)i for all i = 0, 1, ..., 35
    MODIFICATIONS:All except DU, DL, CI, SC
    INDICATORS:(Indicators not listed are not affected)
     Zero  If C(Y) = 0, then ON; otherwise OFF
     Negative  If C(Y)0 = 1, then ON; otherwise OFF

    Mnemonic:Name of the Instruction:Op Code (octal)
     ERSXn  EXCLUSIVE OR to Storage Xn (n = 1, 2, ..., 7) 64n
    SUMMARY: C(Xn)i /= C(Y)i => C(Y)i for all i = 0, 1, ..., 17
    MODIFICATIONS:All except DU, DL, JCI, SC
    INDICATORS:(Indicators not listed are not affected)
     Zero  If C(Y)0...17 = 0, then ON; otherwise OFF
     Negative  If C(Y)0 = 1, then ON; otherwise OFF


    COMPARISON
    COMPARE

    III. SYMBOLIC MACRO ASSEMBLER--GMAP

    GENERAL DESCRIPTION

    The GE-625/635 macro assembly program is a program which will translate symbolic machine language convenient for programmer use into absolute or relocatable binary machine instructions. The symbolic language is sufficiently like machine language to permit the programmer to utilize all the facilities of the computer which would be available to him if he were to code directly in machine language.

    An Assembler resembles a compiler in that it produces machine language programs. It differs from a compiler in that the symbolic language used with an Assembler is closely related to the language used by the computer, while the source language used with a compiler resembles the technical language in which problems are stated by human beings.

    Compilers have several advantages over Assemblers. The language used with the compiler is easier to learn and is oriented toward the problem to be solved. The user of a compiler usually does not need an intimate knowledge of the inner workings of the computer. Programming is faster. Finally, the time required to obtain a finished, working program is greatly reduced since there is less chance for the programmer to make mistakes. The Assembler compensates for its disadvantages by offering those programmers, who need a great degree of flexibility in writing their programs, that flexibility which is not currently found in compilers.

    The GE-625/635 Macro Assembler is being provided to give the professional programmers some of the conveniences of a compiler and the flexibility of an Assembler. The ability to design desired MACROs in order to provide convenient shorthand notations plus the use of all GE-625/635 machine instructions as well as a complete set of pseudo-operations provides the programmer with a very powerful and flexible tool. The output options enable him to obtain binary text in relocatable as well as absolute formats.

    This Assembler is implemented in the classic format of Macro Assemblers with several variations. There are two passes over the external text: the first pass allows for updating and or merging of an ALTER package to a previously prepared assembly input. The ALTER package consists of changes to be made to the previous assembly under control of ALTER cards. During pass one, all symbols are collected and assigned their absolute or relocatable values relative to the current location counter. MACRO prototypes are processed and placed in the MACRO skeleton table immediately ready for expansion. All MACRO calls, therefore, are expanded in pass one, allowing the MACRO skeleton table to be destroyed prior to pass two.

    Machine operation codes, pseudo-operations, and MACRO names are all carried in the operation table during pass one.

    This implies that all operation codes, machine or pseudo, along with MACROs are looked up during pass one, and that the general operation table is destroyed at the end of pass one. The literal pool is completely expanded during pass one, avoiding duplicates (except for V3 M, and nH literals where n is greater than 12), which are assigned unique locations in pass one and will be later expanded in pass two. Double-precision numbers in the literal pool start at even locations.

    At the end of pass one, the symbol table is sorted; and a complete readjustment of symbols by their relative location counter is performed. The preface card is then punched.

    All instructions are generated during pass two. This is accomplished by performing a scan over the variable fields and address modifications. This information is then combined with the operation code from pass one by using a Boolean OR function. Apparent errors are flagged.

    The symbolic cross-reference table is created as the variable fields are scanned and expanded. The final edit of the symbol table is done at the end of pass two. Generative pseudo-operations are processed with the conversion being done in pass two. Pseudo-operations are available to control punching of binary cards and printing images of source cards. Images of source cards in error will be printed, regardless of control pseudo-operations. Undefined symbols, and error conditions will be noted at the end of the printer listing.

    The classic format of a variable field symbolic assembly program is used throughout the GE-625/635 Macro Assembler. Typically, a symbolic instruction consists of four major divisions; location field, operation field, variable field, and comments field.

    The location field normally contains a name by which other instructions may refer to the in­struction named. The operation field contains the name of the machine operation, pseudo-operation or Macro. The variable field normally contains the location of the operand. The com­ments field exists solely for the convenience of the programmer and plays no part in the assembly process. An identification field is provided to give a means of identifying the location of a card within a deck.

    RELOCATABLE AND ABSOLUTE ASSEMBLIES

    The Macro Assembler program processes inputs of several types: (1) FORTRAN IV compilations that have been translated into the Assembler language, (2) COBOL-61 compilations translated into the Assembler language, (3) source programs written originally in the Assembler language, (4) compressed source decks (COMDEK) for any of items (1) through (3) and (5) correction (ALTER) cards for any of (1) through (3). The normal operating mode of the Assembler in processing input subprograms of the types indicated above is relocatable; that is, each subprogram in a job stream is handled individually and is assigned memory locations nominally beginning with zero and extending to the upper limit required for that subprogram. Since a job stream can contain many such subprograms, it is apparent that they cannot all be loaded into a memory area starting with location zero; they must be loaded into different memory areas. Furthermore, they must be movable (relocatable) among the areas. Then for relocatable subprograms, the Assembler must provide (1) delimiters idenitifying each subprogram, (2) information specifying that the subprogram is relocatable, (3) the length of the subprogram, and (4) relocation control bits for both the upper and lower 18 bits of each assembled word.

    Subprogram delimiters are the Assembler output cards $ OBJECT, heading the subprogram assembly, and $ DKEND, ending the assembly. An assembly is designated as relocatable on a card-to-card basis by a unique 3-bit Assembler punched code value in each binary output card. (See descriptions of Binary Punched Cards, page III- 84 and following.) The subprogram length is punched in the preface card(s) which immediately follows the $ OBJECT card of each sub­program. The relocation control bits are grouped together on the binary card and are referenced by GELOAD while it is loading the subprogram into absolute memory locations.

    The Assembler designates that the assembly output is absolute on a card-to-card basis by punch­ing a unique 3-bit code value in each card. This value causes GELOAD to regard all addresses on a card as actual (physical) memory addresses relative to the Base Address Register and to load accordingly. Each absolute subprogram assembly begins with a $OBJECT card and terminates with the $ DKEND card, as in the case of relocatable assemblies.

    The normal Assembler operating mode is relocatable; it is set to the absolute mode by pro­granimer use of ABS.

    ASSEMBLY LANGUAGE PROGRAMMING

    Location Field

    In machine instruction or MACROS this location may contain a symbol or may be left blank, if no reference is made to the instruction. (With certain pseudo-operations, this field has a special use and is described later in this publication.) Associated with the location field is a one-character field which allows the programmer to specify whether this generated machine word should fall in a special memory location. If this is left blank, then the instruction will be located in the next available location. But, if there is an 0 in this field, the instruction will be located at the next available odd location; if an E, then at the next available even location; if the number 8, then in the next location which is a multiple of eight.

    Operation Field

    The operation field may contain from zero to six characters taken from the set 0-9, A-Z, and the period (.). The group of characters must be: (1) a legal GE-625/635 operation, * (2)a Macro Assembler pseudo-operation or (3) programmer macro operation code. The character group must begin in column eight (left-justified) and must be followed by at least one blank.

    A blank field or the special code ARG will be interpreted as a zero operation, and the operation field will be all zeros in the assembly coding. Anything appearing in the operation field which is not in (1), (2), or (3) above is an “illegal” operation and will result in an error flag in the assembly listing.


    *All indexing instructions (LDX, STX, ADX, etc.) may be used without the index register number appended. In this case there are three subfields in the variable field. The first subfield is an expression which when evaluated will designate the proper index register. Thus,

    	LDX	1,5,DU
    
    is equivalent to
    	LDX1	5, DU
    
    also, the following is admissible:
    	LDX	B+A, 5, DU
    

    Variable Field

    The variable field contains one or more subfields that are separated by the programmer through the use of commas placed between subfields. The number and type of subfields vary depending upon the content of the operation field: (1) machine instruction, (2) Macro Assembler pseudo-operation, or (3) macro operation.

    The subfields within the variable field of GE-625/635 machine instructions consist of the address and the tag (modifier). The address may be any legitimate expression or a literal. This is the first subfield of the variable field and is separated from the tag by a comma. Through address modification, as directed by the tag, a program address is defined. This program address is either (1) an instruction address used for fetching instructions, (2) a tentative address used for fetching an indirect word, or (3) an effective address used for obtaining an operand or storing a result.

    The subfields used with pseudo-operations vary considerably; they are described individually in this publication under each pseudo-operation. Subfields used with macro operations are substitutable arguments which, in themselves, may be instructions, operand addresses, modifier tags, pseudo-operations, or other macro operations. All of these types of subfields are presented in the discussion on macro operations.

    The first character of the variable field must begin by column 16. The end of the variable field is designated by the first blank character encountered in the variable field (except for the BCI instruction and in the use of Hollerith literals). If any subfield is null (no entry given when one is needed), it is interpreted to be zero.

    Comments Field

    The comments field exists solely for the convenience of the programmer; it plays no part in the assembly process. Programmer comments follow the variable field and are separated from that field by at least one blank column.

    Identification Field

    This field is used or not used according to programmer option. Its intended use is for instruction identification and sequencing.

    SYMBOLIC CARD FORMAT

    Symbolic instructions are punched one per card, each card representing one line of the coding sheet (Figure III-1). The following is a breakdown of the card columns normally used.
    Columns1 - 6Location field
    Column7Even/odd subfield
    Columns8 - 13Operation field
    Columns14 - 15Blank
    Columns16 - Blank*Variable field
    ColumnBlank - 72Comments field (separated from variable field by at least one blank)
    Columns73 - 80Identification field

    * First blank column encountered within an expression will terminate the processing of the variable field.

    [ *missing image* ]

    Figure III-1. GE-625/635 Macro Assembler Coding Form

    Symbols

    A symbol is a string of from one to six nonbiank characters, at least one of which is nonnumeric, and the first of which is non-zero. The characters must be taken from the set made up of 0-9. A-Z and the period (.). Symbols can appear in the location and variable fields of the Assembler coding form. (Symbols are also known as location symbols and symbolic addresses.)

    Symbols are defined by:

    1. Their appearance in the location field of an instruction, pseudo-operation, or MACRO.

    2. Their use as the name of a subprogram in a CALL pseudo-operation.

    3. Their appearance in the SYMREF pseudo-operation.

    Every symbol used in a program must be defined exactly once, except for those symbols which are initially defined and redefined by the SET pseudo-operation. An error will be indicated by the Assembler if any symbol isreferencedbut never defined, or if any symbol is defined more than once.

    The following are examples of permissible symbols:

    	A	A1000	E1XP3	A.....
    
    	Z	FIRST	.XP3	B.707
    	
    	B1	ALOGlO	ADDTO	1234X
    	
    	ERR	BEGIN	ERROR	3.141P
    

    Types of Symbols

    Symbols are classified into four types:

    1. Absolute--A symbol which refers to a specific number.

    2. Common--A symbol which refers to a location in common storage. These locations are defined by the use of the BLOCK pseudo-operation.

    3. Relocatable--A symbol which appears in the location field of an instruction. Symbols that appear in the location field of symbol defining pseudo-operations are defined as the same type as the symbol in the variable field0

    4. SYMRE F--A symbol which appears in the variable field of a SYMREF pseudo-operation; it is considered to be defined external to the subprogram being assembled and is to be considered specially by the Loaders

    Expressions in General

    In writing symbolic instructions, the use of symbols only in the allowable subfields presents the programmer with too restrictive a language and, in effect, impairs efficient use of the hardware. Therefore, in the notation of subtields of machine instructions and in the variable fields of pseudo-operations in accordance with the rules set forth in each specific case, the capability to use expressions rather than just symbols is permitted. Before discussing expressions, it is necessary to describe the building blocks used to construct them These building blocks are elements, terms, and operators.

    Elements

    The smallest component of a complete expression is an element. An element consists of a single symbol or an integer less than 235. (The asterisk may also be used as an element; see below.)

    Terms

    A term is a string composed of elements and operators. It may consist of one element or, generally speaking, n elements separated by n - 1 operators of the type * and where * indicates multiplication and / indicates division. If a term does not begin with an element or end with an element, then a null element will be assumed. It is not permissible to write two operators in succession or to write two elements in succession.

    Examples of terms are:

        M       MAN*T       7*y
    
        436	    BETA/3      A*B*C/X*Y*Z
    
        START   4*AB/ROOT   ONE*TWO/THREE
    

    Asterisk Used as an Element

    An asterisk (*) may be used as an element in addition to being used as an operator. When it is used as an element, it refers to the location of the instruction in which it appears. For example, the instruction

        A1O TRA *+2 
    
    is equivalent to
        A1O TRA A10+2
    
    and represents a transfer to the second location following the transfer instruction. There is no ambiguity between this usage of the asterisk as an element and its use as the operator for multi­plication since the position of the asterisk always makes clear what is meant. Thus, **M means "the location of this instruction multiplied by the element M", and the ** means "the location of this instruction times the null element" and would be equal to zero. The notation *-* means "the location of this instruction minus the location of this instruction." (See description of + and - operators below.)

    Algebraic Expressions

    An algebraic expression is a string composed of terms separated by the operators + (addition) and - (subtraction). Therefore, an expression may consist of one term or, more generally speaking, n terms separated by n - 1 operators of the type + and -. It is permissible to write two operators, plus and minus, in succession and the Assembler will assume a null element between the two operators. If no initial term or final term is stated, it will be assumed to be zero. An expression may begin with the operator plus or minus but if not explicitly given + will be assumed. Examples of permissible algebraic expressions are:

        A       B+4             CX*DY+EX/FY-100
        SINE    7               -EXP*FUNC/LOGX+XYZ/10-SINE
        XYZ     +99     -X/Y    *+5*X       (Note: the first asterisk refers to 
                                                   the instruction location)
        A-3     -88     X*Y	    --          (Note: equivalent to zero minus zero
                                                   minus zero)
    

    Evaluation of Algebraic Expressions

    An algebraic expression is evaluated as follows: first, each symbolic element is replaced by its numerically-defined value; then, each term is computed from left-to-right in the order of its occurrence. In division, the integral part of the quotient is retained; the remainder is immediately discarded. For example, the value of the term 7 / 3 * 3 is 6. Tn the evaluation of an expression division by zero is equivalent to division by one and is not regarded as an error. After the evaluation of terms, they are combined in a left-to-right order with the initial term of the expression assumed to be zero followed by the plus operator. If there is no final term, a null term will be used. At the completion of the expression evaluation, the Assembler reduces the result by modulo 2n where n is the number of binary bits in the field being defined, 18 for address field evaluations and variable according to specified field size for the VFD pseudo-operation. Grouping by parentheses is not permitted, but this restriction may often be circumvented.

    Boolean Expressions

    A Boolean expression is defined similarly to an algebraic expression except that the operators *, /, +, or - are interpreted as Boolean operators. The meaning of these operators is defined below:

    1. The expression that appears in the variable field of a BOOL pseudo-operation uses' Boolean operators.

    2. The expression that appears in the octal subfield of the variable field of a VFD pseudo-operation uses Boolean operators.

    Evaluation of Boolean Expressions

    A Boolean expression is evaluated following the same procedure used for an algebraic expression except that the operators are interpreted as Boolean.

    In a Boolean expression, the form operators +, -, *, and / have Boolean meanings, rather their their normal arithmetic meanings, as follows:

    OperatorMeaningDefinition
    +OR, INCLUSIVE OR, union 0 + 0 = 0
    0 + 1 = 1
    1 + 0 = 1
    1 + 1 = 1
    -EXCLUSIVE OR symmetric difference 0 - 0 = 0
    0 - 1 = 1
    1 - 0 = 1
    1 - 1 = 0
    *AND, intersection 0 * 0 = 0
    0 * 1 = 0
    1 * 0 = 0
    1 * 1 = 1
    /1's complement, complement, NOT /0 = 1
    /1 = 0

    Although / is a unary operation involving only one term, by convention A/B is taken to mean A*/B; and the A is ignored. This is not regarded as an error by the Assemblers Thus, the table for / as a two-term operation is:

        0/0 = 0     1/0 = 1
        0/1 = 0     1/1 = 0
    
    other conventions are:
        +A  =   A+  =   A
        -A  =   A-  =   A   (possible error--operand missing)
        *A  =   A*  =   0
        A/  =   A/0 =   A
    

    Relocatable and Absolute Expressions

    Expression evaluation can result in either relocatable or absolute values. There are three types of relocatable expressions; program relocatable (R), BLANK COMMON relocatable (C), and LABELED COMMON relocatable (L). The rules by which the Assembler determines the relocation validity of an expression are of necessity a little complex, and the presence of multiple location counters compounds the problem somewhat. Certain of the principle pseudo-operations impose restriction as to type of expression that is permissible; these are described separately under each of the affected pseudo-operations. These are:

        EQU     MAX     BFS     DUP
        SET     BOOL    ORG     FEQU
        MIN     BSS     BEGIN
    
    The following ten rules summarize the conditions and restrictions governing the admissibility of relocation:
    1. The sum, difference, product, or quotient of two different types of relocatable elements is not valid.

    2. An absolute element is an absolute expression.

    3. A relocatable element is a relocatable expression.

    4. An expression containing only absolute terms is absolute.

    5. The difference between two relocatable elements is an absolute expression.

    6. The asterisk (*) symbol (implying current location counter) is a relocatable element.

    7. The sum, product, or quotient of two relocatable elements is not valid for relocation.

    8. The product or quotient of an absolute element and a relocatable element is not valid.

    9. The complement of a relocatable element is not valid.

    10. The sum or difference of a relocatable element and an absolute element is relocatable.

    These ten rules are not a complete set of determinants but do serve as a basis for establishing a method of defining relocation admissibility of an expression.

    Let Rr denote a program-text relocatable element, Rc denote a BLANK COMMON element, and Rl denote a LABELED COMMON element. Next, take any expression and process it as follows:

    1. Replace all absolute elements with their respective values.

    2. Replace any relocatable element with the proper Ri, where i = r, c, or l. This yields a resulting expression involving only numbers and the terms Rr Rl and Rc

    3. Discard all terms in which all elements are absolute.

    4. Evaluate the resulting expression. If it is zero or numeric, the original expression is absolute; if it is explicitly Rr, Rc, or Rl, then the original expression is normal relocatable, BLANK COMMON relocatable, or LABELED COMMON relocatable, respectively.

    5. If the resulting expression is not as given in 4 above, it is a relocation error and/or an invalid expression.

    In the illustrative examples following, assume ALPHA and BETA to be normal relocatable elements (Rr), GAMMA and DELTA to be BLANK COMMON relocatable elements (Rc), and EPSILON and ZETA to be LABELED COMMON relocatable elements (Rl). Let N and K be absolutely equivalent to 5 and 8, respectively.

    1. 4*ALPHA-7-4*BETA
      reduces to
      4*Rr-4*Rr=0,
      thus indicating a valid absolute expression.

    2. N*ALPHA+8*GAMMA+21-K*DELTA
      reduces to
      5*Rr+8*Rc-8*Rc=5*Rr
      thus indicating an invalid expression.

    3. EPSILON+N-ZETA

      reduces to
      Rl+5-Rl=5,
      thus indicating a valid absolute expression.

    4. ALPHA-GAMMA+DELTA+7
      reduces to
      Rr-Rc+Rc=Rr
      thus indicating a valid relocatable expression.

    Special Relocatable Expressions

    Since all symbols defined as other than trivially equal to some number (A EQU 4), are defined relative to some explicit or implied location counter (USE, BLOCK), and are subject to adjustment at the end of pass 1, they are considered to be relocatable in pass 1, even in an absolute assembly.

    Thus, special action must be taken, occasionally, if they are to be referenced and used in pass 1 by certain pseudo-operations. In particular, those pseudo-operations which call for an expression evaluation for the determination of some count subfield, the result of which must be absolute. As an example, consider

    	        ECI     3, HOLLERITH TEXT
    	        DUP     5, 2 
        
    Normally, the count fields in the above are nonvariant and there is no problem. Consider however
        M       ECI     N, HOLLERITH TEXT
                DUP     N, M-1
    
    The Assembler is equipped to handle expressions in these count fields, provided the result is absolute. But, since in the above example M is a location symbol, and its value relative to the origin of the USE is all that is known in pass 1, a relocation error would result. The solution to this problem is simply to define some symbol at the first available location of the counter in question. It has a value of zero relative to the origin of that counter and may be used as follows:
                USE     CTR
        FIRST   NULL
        M       BCI     N, HOLLERITH TEXT
                DUP     N, M-FIRST-1
    
    The result of this expression is now absolute, and truly represents the pass 1 value of the symbol M (less 1).

    Literals

    A literal in a subfield is defined as being the data to be operated on rather than an expression which points to a location containing the data.

    A programmer frequently must refer to a memory location containing a program constant. For example, if the constant 2 is to be added to the accumulator, the number 2 must be somewhere in memory. Data generating pseudo-operations in the Macro Assembler enable the programmer to introduce data words and constants into his program; but often the introduction is more directly accomplished by the use of the literal that serves as the operand of a machine instruction. Thus, the literal is data itself.

    The Assembler retains source program literals by means of a table called a literal pool. When a literal appears, the Assembler prepares a constant which is equivalent in value to the data in the literal subfield. This constant is then placed in the literal pool, providing an identical constant has not already been so entered. If the constant is placed in the literal pool, it is assigned an address; and this address then replaces the data in the literal subfield, the constant being retained in the pool. If the constant is already in the literal pool, the address of the identical constant replaces the data in the literal subfield.

    The Assembler processes five types of literals: decimal, octal, alphanumeric, instruction, and variable field. The appearance of an equal sign (=) in column 16 of the variable field instructs the Assembler that the subfield immediately following is a literal. The instruction and variable-field literal are placed in the literal pool; because they cannot be evaluated until pass two of the assembly, no attempt is made to check for duplicate entries into the pool. Literals on the CALL and TALLY pseudo-operations are restricted to decimal, octal, and alphanumeric where the character count is less than 13.

    Decimal Literals

    1. Integers
      A decimal integer is a signed or unsigned string of digits. It is unique from the other decimal types by the absence of a decimal point, the letter B, the letter E, or the letter D.

    2. Single-Precision Floating-Point
      A floating-point subfield consists of two parts: the principle and the exponent.

      Principle part -- is a signed or unsigned decimal number written with a decimal point. The decimal point is mandatory unless the exponent field is present. The decimal point may appear anywhere within the principle part. If absent, it is assumed to be at the right-hand end.

      Exponent part -- if present, follows the principle part and consists of the letter E, followed by a signed or unsigned decimal integer. The floating-point number is distinguished by the presence of an E, or a decimal point, or both.

    3. Double-Precision Floating-Point

      The format of the double-precision floating-point number is identical to the normal single-precision format with two exceptions:

      1. There must always be an exponent
      2. The letter E must be replaced by the letter U

      The Assembler will ensure that all double-precision numbers begin in even memory locations. Ambiguity of storage assignment as to even or odd will always cause the Assembler to force double-precision word pairs to even locations; it will then issue a warning in the printout listing.

    4. Fixed-Point
      A fixed-point quantity possesses the same characteristics as the floating-point -- with one exception: it must have a third part present. This is the binary scale factor denoted by the letter B, followed by a signed or unsigned integer. The binary point is initially assumed at the left-hand end of the word between bit position 0 and 1. It is then adjusted by the binary scale factor, designated with plus implying a shift to the right and with minus, a shift to the left. Double-precision fixed-point follows the rules of double-precision floating-point with addition of the binary scale factor.

    Examples of decimal literals are:

        =-1O                 Integer
        =26.44167E-1         Single-precision floating-point
        =1.27743675385D0     Double-precision floating-point
        =22.5B5              Fixed-point
    

    Octal Literals

    The octal literal consists of the character 0 followed by a signed or unsigned octal integer. The octal integer may be from one to twelve digits in length plus the sign. The Assembler will store it in a word, right-justified. The word will be stored in its real form and will not be complemented if there is the presence of a minus sign. The sign applies to bit 0 only.

    Examples of octal literals are:

        =01257
        =0-377777777742
    

    Alphanumeric Literals

    The alphanumeric, or Hollerith, literal consists of the letters H or kH, where k is a character count followed by the data. If there is no count specified, a literal of exactly six 6-bit characters including blanks is assumed to follow the letter H. If a count exists, the k characters following the character H are to be used as the literal. If the value k is not a multiple of six, the last partial word will be left-justified and filled in with blanks. The value k can range from 1 through 53. (Imbedded blanks do not terminate scanning of the cards by the Assembler.)

    Examples of alphanumeric literals are:

        =HALPHA1
        =HGONE
        =4HGONE~~           (~represents a blank)
        =7HTHE~END
    

    Instruction Literals

    The instruction literal consists of the character = followed by the letter, M. This is followed in turn by an operation code, one blank, and a variable field. (The imbedded blank does not terminate scanning of the card in this instance.)

    Examples of instruction literals are:

        =MARG~BETA
        =MLDA~5,1
    
    Instructions containing instruction literals cannot make use of any of the forms of tag modifier, since if a modifier is encountered it is assumed to be a part of the instruction literal.

    Variable Field Literals

    The variable field literal begins with the letter V. Reference should be made to the description of the VFD pseudo-operation for the detailed description of using variable field data description. The subfields of a variable field literal may be one of three types: Algebraic, Boolean, and Alphanumeric.

    Examples of variable field literals are:

        =V10/895,5/37,H6/C,15/ALPHA
        =V18/ALPHA,O12/235,6/0
    
    Instructions containing variable field literals cannot make use of any of the forms of a tag modifier.

    Literals Modified by DU or DL

    When a literal is used with the modifier variations DU or DL, the value of the literal is not stored in the literal pool but is truncated to an 18-bit value, and is stored in the address field of the machine instruction. Normally, a literal represbnts a 36-bit number. For the DU or DL modifier variations, if the literal is a floating-point number or Hollerith, then bit 0-17 of the literal will be stored in the address field. In the case of all other literals, bits 18-35 of the literal will be stored in the address field.

    Examples of literals modified by DU and DL are:

    CODED LITERALRESULTANT ADDRESS FIELD (OCTAL)
    =100,DL
    000144
    =-10,DU
    001000
    =320.,DU
    022500
    =0.,DU
    400000
    =077,DU
    000077
    =2B25,DU
    004000
    =3HOOA,DL
    000021

    OPERATIONS AND OPERATION CODING

    Processor Instructions

    Processor instructions written for the Assembler consist of a symbol (or blanks) in the location field, a 3-to 6-character alphanumeric code representing a GE-625/635 operation in the operation field, and an operand address, (symbolic or numeric), plus a possible modifier tag in the variable field. (Legal symbols used in the location field and as operand addresses in the variable field are described on page 111-5 and following.)

    Standard machine mnemonics are entered left-justified in the operation field. These are any instruction mnemonic, as presented in the listings comprising Appendices A and C.

    Several Assembler pseudo-operations are closely related to machine instructions. These are:

    1. OPSYN (operation synonym) -- redefinition of a machine instruction by equating a new mnemonic to one already existing in the Assembler operation table.

    2. OPD (operation definition) -- definition of a new machine instruction to the Assembler.

    3. MACRO (macro instruction definition) -- define a mnemonic operation code to cause one or more standard operations to be generated by the Assembler.

    The operand address and modifier tag of most machine instructions comprise the subfield entries of the variable field. The address portion may be any legitimate expression, described earlier. The address is the first subfield in the variable field and begins in column 16. The modifier tag subfield is separated from the address subfield by a comma. Coding of the modifier tag subfield entries is described on the pages following.

    Address Modification Features

    • Summary. The GE-625/635 performs address modification in four basic ways: Register modification (R), Register then Indirect modification (RI), Indirect then Register modification (IR), and Indirect then Tally modification (IT). Each of these basic types has associated with it a number of variations in which selectable registers can be substituted for R in R, RI, and IR and in which various tallying or other substitutions can be made for T in IT. I always indicates indirect address modification and is represented by the asterisk * placed in the variable field of the Macro Assembler coding sheet as *R or R* when IR or RI is specified. To indicate IT modification, only the substitution for T appears in the coding sheet variable field; that is, the asterisk is not used.

    • Indirect Addressing. In indirect addressing, the contents of the instruction address y are treated as another address, rather than as the operand of the instruction code. In the GE-625/635, indirect address modification is handled automatically as a hardware function whenever called for by program instruction. This form of modification precedes direct address modification for IR and IT; for RI, it follows. When the I modification is called for by a program instruction, an indirect word is always obtained from memory. This indirect word may call for continued I modification, or it may specify the effective address Y to be used by the original instruction. Indirect addressing for RI, IR, and IT is performed by the Processor whenever a binary 1 appears in either position of the tm field (bit positions 30 and 31) of an instruction or an applicable indirect word. The four basic modification types, their mnemonic substitutions as used in the variable field of the coding sheet, and the binary forms presented to the Processor by the Assembler are as follows:

      MODIFICATION
      TYPE
      CODING SHEET
      MNEMONIC
      BINARY
      FORMS
      --+-+-+-+-----------------
        | | | |     Tag         |
        |z|i|z+-----+----------- 
        | | | | tm  |   td      |
      --+-+-+-+-----+-----------
               30 31 32       35
      RBETA,(R)
      --+-+-+-+-----------------
        | | | |     Tag         |
        |z|i|z+-----+----------- 
        | | | | 0 0 |   td      |
      --+-+-+-+-----+-----------
               30 31 32       35
      RIBETA,(R)*
      --+-+-+-+-----------------
        | | | |     Tag         |
        |z|i|z+-----+----------- 
        | | | | 0 1 |   td      |
      --+-+-+-+-----+-----------
               30 31 32       35
      IRBETA,*(R)
      --+-+-+-+-----------------
        | | | |     Tag         |
        |z|i|z+-----+----------- 
        | | | | 1 1 |   td      |
      --+-+-+-+-----+-----------
               30 31 32       35
      ITBETA,(T)
      --+-+-+-+-----------------
        | | | |     Tag         |
        |z|i|z+-----+----------- 
        | | | | 1 0 |   td      |
      --+-+-+-+-----+-----------
               30 31 32       35

      The parentheses in (R) and (T) indicate that substitutions are made by the programmer for R and T; these are explained under the separate discussions of R, IR, RI, and IT modification. Binary equivalents of the substitution are used in the td subfield.

      Register (R) Modification

      Simple R-type address modification is performed by the Processor whenever the programmer codes an R-type variation (listed below) and causes the Assembler to place binary zeros in both positions of the modifier subfield tm of the general instruction. Accordingly, one among 16 variations under R will be performed by the Processor, depending upon bit configurations generated by the Assembler and placed in the designator subfield (td) of the general instruction. The 16 variations, their mnemonic substitutions used on the Assembler coding sheet, the td field binary forms presented to the Processor, and the effective addresses Y generated by the Processor are indicated in the following table.

      A special kind of address modification variation is provided under R modification. The use of the instruction address field as the operand is referred to as direct operand address modification, of which there are two types; (1) Direct Upper and (2) Direct Lower, With the Direct Upper variation, the address field of the instruction serves as bit positions 0-17 of the operand and zeros serve as bit positions 18-35 of the operand. With the Direct Lower variation, the address field of the instruction serves as bit positions 18-35 of the operand and zeros serve as bit positions 0-17 of the operand.

      MODIFICATION
      VARIATION
      MNEMONIC
      SUBSTITUTION
      BINARY
      FORM
      (td FIELD)
      EFFECTIVE
      ADDRESS
      (R)=X001000Y=y+C(X0)0...17
      =X111001Y=y+C(X1)0...17
      =X221010Y=y+C(X2)0...17
      =X331011Y=y+C(X3)0...17
      =X441100Y=y+C(X4)0...17
      =X551101Y=y+C(X5)0...17
      =X661110Y=y+C(X6)0...17
      =X771111Y=y+C(X7)0...17
      =AR0..17AU0001Y=y+C(AR)0...17
      =AR18..35AL0101Y=y+C(AR)18...35
      =QR0..17QU0010Y=y+C(QR)0...17
      =QR18..35QL0110Y=y+C(QR)18...35
      =IC0..17IC0100Y=y+C(IC)0...17
      =IR0..17DU0011C(Y)0...17=y
      =IR0..17DL0111C(Y)18...35=y
      =NoneBlank or N0000Y =y
      =Any symbolic index register Any defined symbol*

      * Symbol must be defined as one of the index registers X0-X7 by use of an applicable pseudo-operation. (See discussion of EQU and POOL).

      The examples following show how R-type modification variations are entered in the variable field and their resultant control effects upon Processor development of effective addresses.

      LOCATIONOPERATION
      (ADDRESS, TAG)
      VARIABLE FIELDCOMMENTS
      MODIFICATION
      TYPE
      EFFECTIVE
      ADDRESS
      1.B,0(R)Y=B+C(X0)0...17
      2.C,AL(R)Y=C+C(AR)18..35
      3.M,QU(R)Y=M+C(QR)0..17
      4.-2,IC(R)Y=C(IC)-2
      5.*,DU(R)Operand0..17=IC
      6.1,7(R)Y=1+C(X7)
      7.2,DL(R)Operand=2
      8.B(R)Y=B
      9.B,N(R)Y=B
      10.C,ALPHA(R)Y=C+C(X2)

      	ALPHA	EQU	2
      

      Register Then Indirect (RI) Modification

      Register then Indirect address modification in the GE-625/635 is a combination type in which both indexing (register modification) and indirect addressing are performed. For indexing modification under RI, the mnemonic substitutions for R are the same as those given under the discussion of Register (R) modification with the exception that DU or DL cannot be substituted for R. For indirect addressing (I), the Processor treats the contents of the operand address associated with the original instruction or with an indirect word as described on page III-14.

      Under RI modification, the effective address Y is found by first performing the specified Register modification on the operand address of the instruction; the result of this R modification under RI obtains the address of an indirect word which is then retrieved.

      After the indirect word has been accessed from memory and decoded, the Processor carries out the address modification specified by this indirect word. If the indirect word specifies RI, IR, or IT modification (any type specifying indirection), the indirect sequence is continued. When an indirect word is found that specifies R modification, the Processor performs R modification, using the register specified by the td field of this last encountered indirect word and the address field of the same word, to form the effective address Y.

      It should be observed again that the variations DU and DL of Register modification (R) cannot be used with Register then Indirect modification (RI).

      If the programmer desires to reference an indirect word from the instruction itself without including Register modification, he specifies the "no modifications" variation; under RI modification, this is indicated on the coding form by an asterisk alone placed in the variable field tag position.

      The examples below illustrate the use of R combined with RI modification, including the use of (R) = N (no register modification). The asterisk (*) appearing in the modifier subfield is the Assembler symbol for I (Indirect). The address subfield, single-symbol expressions shown are not intended as realistic coding examples but rather to show the relation between operand addresses, indirect addressing, and register modification.

      LOCATIONOPERATION
      (ADDRESS, TAG)
      VARIABLE FIELDCOMMENTS
      MODIFICATION
      TYPE
      EFFECTIVE
      ADDRESS
      1.
      Z+C(AR)0...17
      - -
      - -
      Z,AU*
      B,1
      (R)*
      (R)
      Y=B+C(X1)0...17
      2.
      Z
      - -
      - -
      Z,*
      B,QU
      (R)*
      (R)
      Y=B+C(QR)0..17
      3.
      Z
      B+C(X5)0...17
      C+C(X3)0...17
      - -
      - -
      - -
      - -
      Z,*
      B,5*
      C,3*
      M
      (R)*
      (R)*
      (R)*
      (R)
      Y=M

      Indirect Then Register (IR) Modification

      Indirect then Register address modification is a combination type in which both indirect addressing and indexing (register modification) are performed. IR modification is not a simple inverse type of RI; several important differences exist.

      Under IR modification, the Processor first fetches an indirect word (obtained via I or IR) from the core storage location specified by the address field y of the machine instruction; and the C(R) of IR are safe-stored for use in making the final index modification to develop Y.

      Next, the address modification, if any, specified by this first indirect word is carried out. If this modification is again IR, another indirect word is retrieved from storage immediately; and the new C(R) are safe-stored, replacing the previously safe-stored C(R). If an IR loop develops, the above process continues, each new R replacing the previously safe-stored R, until something other than IR is encountered in the indirect sequence -- R, IR, or RI.

      If the indirect sequence produces an RI indirect word, the R-type modification is performed immediately to form another address; but the I of this RI treats the contents of the address as an indirect word. The chain then continues with the R of the last IR still safe-stored, awaiting final use. At this point the new indirect word might specify IR-type modification, possibly re-newing the IR loop noted above; or it might initiate an RI loop. In the latter case, when this loop is broken, the remaining modification types are R or IT.

      When either R or IT is encountered, it is treated as type R where R is the last safe-stored C(R) of an IR modification. At this point the safe-stored C(R) are combined with the y of the indirect word that produced R or IT, and the effective address Y is developed.

      If an indirect modification without Register modification is desired, the no-modification variation (N) of Register modification should be specified in the instruction. This normally will be entered on the coding sheet as *N in the modifier part of the variable field. (The entry * alone is equivalent to N* under RI modification and must be used in this way.) The mnemonic substitutions for (R) are listed under the Register modification description.

      The examples below illustrate the use of IR-type modification, intermixed with R and RI types, under the several conditions noted above.

      LOCATIONOPERATION
      (ADDRESS, TAG)
      VARIABLE FIELDCOMMENTS
      MODIFICATION
      TYPE
      EFFECTIVE
      ADDRESS
      1.- -Z,*QL*(R)
      Y=M+C(QA)18...35
      Z- -M(R)
       
      2.- -Z,*3*(R)Y=C+C(X3)0...17
      Z- -B,5*(R)*
      B+C(X5)0...17 - -C,IC(R)
       
      3.- -Z,*3*(R)Y=M+C(QR)0...17
      Z- -B,5*(R)*
      B- -C,*QU*(R)
      C- -M,7(R)
       
      4.- -Z,DL*(R)C(Y)18...35-M
      Z- -B,3*(R)*
      B+C(X3)0...17 - -M,QL*(R)

      Indirect Then Tally (IT) Modification

      Summary. Indirect then Tally address modification in the GE-625/635 is a combination type in which both indirect addressing and indexing (register modification) are performed. In addition automatic incrementing/decrementing of fields in the indirect word are done as hardware features, thus relieving the programmer of these responsibilities. The automatic tallying and other functions of the IT type modification greatly enhance the processing of tabular data in memory, provide the means for working upon character data, and allow termination on programmer-selectable numerical tally conditions. These features are explained in the nine subparagraphs to follow. (Refer to page 111-61 for the special word formats TALLY, TALLYD, and TALLYC for Assembler coding of the indirect words used with IT.)

      The ten variations under IT modification are summarized in the following table. It should be noted that the mnemonic substitution for IT on the Macro Assembler coding sheet is simply (T); the designator I for indirect addressing in IT is not represented. (Note that one of the substitutions for T is I.)

      NAME OF THE
      VARIATION
      CODING FORM
      SUBSTITUTION FOR I(T)
      BINARY
      FORM
      (td FIELD)
      EFFECT UPON THE
      INDIRECT WORD

      
      		BINARY
      NAME OF THE	CODING FORM	FORM	EFFECT UPON THE
       VARIATION	SUBSTITUTION FOR I(T)	(td FIELD)	 INDIRECT WORD
      Indirect	          I	   1001	None.
      Increment address,	ID	1110	Add one to the address;
      Decrement tally			subtract one from the tally.
      Decrement address,	DI	1100	Subtract one from the ad-
      Increment tally			dress; add one to the tally.
      Sequence Character	SC	1010	Add one to the character
      			position number; subtract
      			one from the tally; add one
      			to the address when the
      			character count crosses
      			a word boundary.
      Character from Indirect	CI	1000	None.
      Add Delta	AD	1011	Add an increment to the
      			address; decrement the
      			tally by one.
      Subtract Delta	SD	0100	Subtract an increment from
      			the address;increase the
      			tally by one.
      Fault	F	0000	None; the Processor is
      			forced to a fault trap
      			starting at a predetermined,
      			fixed location
      Increment address	IDC	1111	Same as II) variation
      Decrement tally,			except that further address
      and Continue			modification can be
      			performed.
      I Decrement address,	DIG	1101	Same as DI except that
      Increment tally,			further address modifica-
      and Continue			tion can be performed.
      
      

      Indirect (T) = I Variation. The Indirect (I) variation of IT modification is in effect a subset of the ID and DI variations described below in that all three -- I, ID, and DI -- make use of one in-direct word in order to reference the operand. The I variation is functionally unique, however, in that the indirect word referenced by the program instruction remains unaltered -- no incrementing/decrementing of the address field. Since the tm and td subfields of the indirect word under I are not interrogated, this word will always terminate the indirect chain.

      The following differences in the coding and effects of *, *N, and I should be observed:

      1. RI modification is coded as R* for all cases, excluding R=N.

      2. For R=N under RI, the modifier subfield can be written as N* or as * alone, according to programmer preference.

      3. When N* or just * is coded, the Assembler generates a machine word with 208 in positions 30-35; 20 causes the Processor to add 0 to the address y of the word containing the N* or * and then to access the indirect word at memory location y of the N* or * word.

      4. IR modification is coded as *R for all cases, including R=N.

      5. For R=N under IR, the modifier subfield must be written as *N.

      6. When *N is coded, the Assembler generates 608 in positions 30-35 of the associated machine word; 608 causes the Processor to (1) retrieve the indirect word at location y of the machine word, and (2) effectively safe-store zeros (for possible final index modification of the last indirect word -- to develop the effective address Y).

      7. IT modification is coded using only a variation designator (I, ID, DI, SC, CI, AD, SD, F, IDC, DIC);that is, the asterisk (*) is not written (for I). Thus, a written IT address modification appears as ALPHA, DI; BETA, AD; etc.

      8. For the variation I under IT, the Assembler generates a machine word with 518 in bit positions 30-35; 518 causes the Processor to perform one and only one indirect word retrieved from memory location y (of the word with I specified) to obtain the effective address Y.

    • Increment Address, Decrement Tally (T) = ID Variation. The ID variation under IT modification provides the programmer with automatic (hardware) incrementing/decrementing of an indirect word that is best used for processing tabular operands (data located at consecutive memory addresses). The indirect word-always terminates the indirect chain.

      In the ID variation the effective address is the address field of the indirect word obtained via the tentative operand address of the instruction or preceding indirect word, whichever specified the ID variation. Each time such a reference is made to the indirect word, the address field of the indirect word is incremented by one; the tally portion of the indirect word is decremented by one. The incrementing and decrementing are done after the effective address is provided for theinstruction operation. When the tally reaches zero, the Tally Runout indicator is set.

      The example following shows the effect of ID.

      COMMENTS
      VARIABLE FIELD MODIFICATION EFFECTIVE
      LOCATION OPERATION ADDRESS, TAG	TYPE	ADDRESS	REFERENCE
      	Z,ID	(T)	B	1
      	Z	B	B+1	2
      

      Assuming an initial tally of j, the tally runout indicator is B+n n+1 set on the jth reference.

    • Decrement Address, Increment Tally (T) = DI Variation. The DI variation under IT modification provides the programmer with automatic (hardware) incrementing/decrementing of an indirect word that is best used for processing tabular operands (data located at consecutive memory addresses). The indirect word always terminates the indirect chain.

      In the DI variation the effective address is the address field minus one of the indirect word obtained via the tentative operand address of the instruction or preceding indirect word, whichever one specified the DI variation. Each time a reference is made to the indirect word, the address field of the indirect word is decremented by one; and the tally portion is incremented by one. The incrementing and decrementing is done prior to providing the effective address for the current instruction operation.

      The effect of DI when writing programs is shown in ,the example following.

      COMMENTS
      VARIABLE FIELD MODIFICATION EFFECTIVE
      LOCATION OPERATION ADDRESS, TAG	TYPE	ADDRESS	REFERENCE
      		- -	Z,DI	(T)	B-i	1
      	Z	--	B		B-2	2
      

      Assuming an initial tally of 4096-j the tally runout is B-n n set on the jth reference.

    • Sequence Character (T) = SC Variation. The Sequence Character (SC) variation is provided for programmed operations on 6-bit characters that are accessed sequentially in memory. Processor instructions that exclude character operations are so indicated in the individual in-struction descriptions. For the SC variation, the effective operand address is the address field of the indirect word obtained via the tentative operand address of the instruction or preceding indirect word that specified the SC variation.

      Characters are operated on in sequence from left to right within the machine word. The character position field of the indirect word is used to specify the character to be involved in the operation and is intended for use only with those operations that involve the A- or Q-registers. The tally runout indicator is set when the tally field of the indirect word reaches 0.

      The tally field of the indirect word is used to count the number of times a reference is made to a character. Each time an SC reference is made to the indirect word, the tally is decremented by one; and the character position is incremented by one to specify the next character position. When character position 5 is incremented, it is changed to position 0; and the address field of the indirect word is incremented by one. All incrementing and decrementing is done after the effective address has been provided for the correct instruction execution.

      The effect of SC is shown in the following example.

      COMMENTS
      VARIABLE  FIELD MODIFICATION EFFECTIVE
      LOCATION OPERATION	ADDRESS, TAG	TYPE	ADDRESS	REFERENCE
      
      Effective Character
      Address Position Reference
      			z,SC	(T)	B	0	1
      	Z	--	B		B	1	2
      	B	5	6
      

      An initial character position of 0 is assumed here. B+1 0 `7 Assuming an initial tally of j, the tally runout indicator is set on the jth reference. B+n 0 6n+1

    • Character From Indirect (T) = CI Variation. The Character from Indirect (CI) variation is provided for programmed operations on 6-bit characters in any situation where repeated reference to a single character in memory is required.

      For this variation substitution, the effective address is the address field of the CT indirect word obtained via the tentative operand address of the instruction or preceding indirect word that specified the CI variation. The character position field of the indirect word is used to specify the character to be involved in the operation and is intended for use only with the operations that involve the A- or Q-register.

      This variation is similar to the SC variation except that no incrementing or decrementing of the address or character position is performed.

      A CI example is:

      COMMENTS
      VARIABLE FIELD MODIFICATION EFFECTIVE
      LOCATION OPERATION	ADDRESS, TAG	TYPE	ADDRESS	REFERENCE
      		--	Z,CI	(T)	Y=B
      	Z	--	B
      

    • Add Delta (T) = AD Variation. The Add Delta (AD) variation is provided for programming situations where tabular data to be processed is stored at equally spaced locations, such as data words, each occupying two or more consecutive memory addresses. It functions in a manner similar to the ID variation, but the incrementing (delta) of the address field is selectable by the programmer.

      Each time such a reference is made to the indirect word, the address field of the indirect word is increased by delta and the tally portion of the indirect word is decremented by one. The addition of delta and decrementing is done after the effective address is provided for the instruction operation.

      The example following shows the effect of AD.

      COMMENTS
      VARIABLE FIELD MODIFICATION EFFECTIVE
      LOCATION OPERATION	ADDRESS, TAG	TYPE	ADDRESS	REFERENCE
      		--	Z,AD	(T)	B	1
      	Z		B	(R)		2
      					B+2d	3
      	Bvn6
      
      

    • Subtract Delta (T) = SD Variation. The Subtract Delta (SD) variation is useful in processing tabular data in a manner similar to the AD variation except that the table can easily be scanned from back to front using a programmer specified increment. The effective address from the in-direct word is decreased by delta and the tally is increased by one each time the indirect word is used. This applies to the first reference to the indirect word, making the SD variation allalog(Jus to the DI variation.

    • Fault (T) = F Variation. The fault variation enables the programmer to force program transfers to General Comprehensive Operating Supervisor routines or to his own corrective routines during the execution of an address modification sequence. (This will usually be an indication of some abnormal condition against which the programmer wishes to protect himself. For an explanation of how faults are handled in the GE-625/635, refer to the reference manual on the Comprehensive Operating Supervisor.)

    • Increment Address, Decrement Tally and Continue (T) - IDC Variation. The IDC variation under IT modification functions in a manner similar to the ID variation except that, in addition to automatic incrementing/decrementing, it permits the programmer to continue the indirect chain in obtaining the instruction operand. Where the ID variation is useful for processing tabular data, the IDO variation permits processing of scattered data by a table of indirect pointers. More specifically, the ID portion of this variation gives the sequential stepping through a table; and the C portion (continuation) allows indirection through the tabular items. The tabular items may be data pointers, subroutine pointers or possibly a transfer vector.

      The address and tally fields are used as described under the ID variation. The tag field uses the set of GE-625/635 instruction address modification variations under the following restrictions: No variation is permitted which requires an indexing modification in the IDC cycle since the indexing adder is in use by the tally phase of the operation. Thus, permissible variations are any form of I(T) or I(R); but if (R)I or (R) is used, R must equal N.

      The effect of IDC is indicated in the following example:

      COMMENTS VARIABLE FIELD MODIFICATION EFFECTIVE LOCATION OPERATION ADDRESS, TAG TYPE ADDRESS REFERENCE Effective Character Address Position Z,IDC (T) B 1 Z B (R) B+1 2

      Assuming an initial tally of j, the tally runout indicator Bñn nñ 1 is set on the jth reference.

    • Decrement Address, Increment Tally, and Continue (T) = DIC Variation. The DIC variation under IT modification works in much the same way as the DI variation except that in addition to automatic decrementing/incrementing it allows the programmer to continue the indirect chain in obtaining an instruction operand. The continuation function of DIC operates in the same manner and under the same restrictions as IDC except that (1) it increments in the reverse direction, and (2) decrementing/incrementing is done prior to obtaining the effective address from the tally word. (Refer to the example under TUG; work from the bottom of the table to the top.) DIG is especially useful in processing last-in, first-out lists.

      COMMENTS VARIABLE FIELD MODIFICATION EFFECTIVE LOCATION OPERATION ADDRESS, TAG TYPE ADDRESS REFERENCE - - Z, DIG (T) Z B,*3 *(R) C+C(X3) 1 B1 - - C,QU (R) A+C(X3) 2 B-2 - - M,5* (R)* Q+C(AR)0-17 3 B-3 - - D, *AU *(R) p M+C(X5)0..1rjr - A (R) D - - Q (R)

      Assuming an initial tally of 4096-j, the tally runout indicator is set on the jth reference.

        PSEUDO-OPERATIONS

        Pseudo-operations are so-called because of their similarity to machine operations in an object program. In general, however, machine operations are produced by computer instructions and perform some task, or part of a task, directly concerned with solving the problem at hand. Pseudo-operations work indirectly on the problem by performing machine conditioning functions, such as memory allocating, and by directing the Macro Assembler in the preparation of machine coding. A pseudo-operation affecting the Assembler may generate several, one, or no words in the object program.

        All pseudo-operations for the Macro Assembler are grouped according to function and described (in this Chapter) as to composition and use. The pseudo-operation functional groups and their uses are:
        FUNCTIONAL GROUPPRINCIPAL USES
        Control pseudo-operations Selection of printout options for the assembly listing, direction of punchout of absolute/relocatable binary program decks, selection of format for the absolute binary deck.
        Location counter pseudo-operations Programmer control of single or multiple instruction counters.
        Symbol defining pseudo-operations. Definition of Assembler source program symbols by means other than appearance in the location field of the coding form
        Data generating pseudo-operations Production of binary data words for the assembly program.
        Storage allocation pseudo-operations Provision of programmer control for the use of memory.
        Special pseudo-operations Generation of zero operation code instructions, of binary words divided into two 18-bit fields, and of continued subfields for selected pseudo-operations.
        MACRO pseudo-operations Begin and end MACRO prototypes; Assembler generation of MACRO-argument symbols; and repeated substitution of arguments within MACRO prototypes.
        Conditional pseudo-operations Conditional assembly of variable numbers of input words based upon the subfield entries of these pseudo-operations.
        Program linkage pseudo-operations Generation of standard system subroutine calling sequences and return (exit) linkages
        Address,tally pseudo-operations Control of automatic address, tally, and character incrementing/decrementing.
        Repeat mode coding formats Control of the repeat mode of instruction execution (coding of RPT, RPD, and RPL instructions)

        The above pseudo-operation functional groups, together with their pseudo-operations, are given as a complete listing with page references in Appendix D.

        Control Pseudo-Operations

        The On/Off switch type pseudo operation

        The subset of the control pseudo-operations consisting of those operations which may best be described as switches (which current state may be `on' or `off') are comprised of the following:

        DETAIL, PCC, REF, PMC, INHIB, PUNCH, EDITP

        The description of the variable field is common to all of these and the CRSM pseudo-operation discussed under Macro pseudo-operations.

        Provisions have been made to allow the user to treat these switches in a push-down pull-up manner so that he may recall prior states of a switch and retrieve that state at some later point. The depth to which this may be accomplished is 35; a switch may therefore have a current state plus 35 "remembered" states.

        The mnemonic representing the push-down feature is SAVE; pull-up or retrieve prior is designated by the mnemonic RESTORE. The mnemonic for turning the current state of a switch on is ON; its counterpart is OFF. If a switch alteration is implied but not explicitly given, its current state will be alternated (i.e., if off, turn on); if alteration is not implied, its current state will be unchanged changed (see example 4 below).

        The eight possible variable field representations are:

        1.CRSM*ON(turn switch on)
        2.CRSM*OFF(turn switch off)
        3.CRSM*(alternate current status of switch)
        4.CRSM*SAVE(push down--remember current state and leave unchanged)
        5.CRSM*SAVE, ON(push down, and set switch on)
        6.CRSM*SAVE, OFF(push down, and set switch off)
        7.CRSM* SAVE,(push down, and alternate current switch setting)
        8.CRSM* RESTORE(pull up prior state of switch)

        The Assembler has been preset with a `current' state for each switch, and 35 remembered states which are the same. Restores past this point will pull up an ON state for all switches. The initial setting is given in the discussion of each of the pseudo operations in question, and corresponds to normal mode of operation.

        *CRSM is used for illustrative purposes only

        DETAIL ON/OFF (Detail Output Listing)

        Some pseudo-operations generate no binary words; however, several of them generate more than one. The generative pseudo-operations are: OCT, DEC, BCI, DUP, CALL, SAVE, RETURN, ERLK, LIT, and VFD. The DETAIL pseudo-operation provides control over the amount of listing detail generated by the generative pseudo-operations.

        The use of the DETAIL OFF pseudo-operation causes the assembly listing to be abbreviated by eliminating all but the first word generated by any of the above pseudo-operations. In the case of the DUP pseudo-operation, only the first iteration will be listed. The DETAIL ON pseudo-operation causes the Assembler to resume the listing which had been suspended by a DETAIL OFF pseudo-operation.

        If at the end of the listing the Assembler is in the DETAIL OFF mode, the literal pool will not be printed, but a notation will be made as to its presence.

        If the Assembler is already in a specified ON/OFF mode, then the pseudo-operation requesting the same ON/OFF mode is ignored.

        NAME ON/OFF (Control Output Listing)

        The use of LIST in the operation field with OFF in the variable field causes the normal listing to change as follows: the instruction LISTOFF will appear in the listing; thereafter, only instructions which are flagged in error will appear. If the assembly ends in the LIST OFF mode, only the error messages will appear.

        The use of LIST in the operation field with ON in the variable field causes the normal listing, which was suspended by a LIST OFF pseudo-operation, to be resumed. If the Assembler is already in a specified ON/OFF mode, then the pseudo-operation requesting the same ON/OFF mode is ignored.

        PCC ON/OFF (Print Control Cards)

        The PCC pseudo-operation affects the listing of the following pseudo-operations:

        DETAIL LIST TTL PMC
        EJECT PCC TTLS PUNCH
        LBL REF CRSM IDRP
        INE IFE IFO TFL

        PCC ON causes the affected pseudo-operations to be printed. PCC OFF causes the affected pseudo-operations to be suppressed; this is the normal mode at the beginning of the assembly. If the Assembler is already in a specified ON/OFF mode, then the pseudo-operation requesting the same ON/OFF mode is ignored.

        The REF pseudo-operation controls the Assembler in making entries in the symbol reference table.

        REF ON causes the Assembler to begin making entries into the symbol reference table. REF OFF causes the Assembler to suppress making entries into the symbol reference table.

        If the Assembler is already in a specified ON/OFF mode, then the pseudo-operation requesting the same ON/OFF mode is ignored.

        PMC ON/OFF (Print MACRO Expansion)

        The PMC pseudo-operation causes the Assembler to list or suppress all instructions generated by a MACRO call.

        PMC ON causes the Assembler to print all generated instructions. PMC OFF causes the Assembler to suppress all but the MACRO call.

        If the Assembler is already in a specified ON/OFF mode, then the pseudo-operation requesting the same ON/OFF mode is ignored.

        INHIB ON/OFF (Inhibit Interrupts)

        The instruction INHIB ON causes the Assembler to set the program interrupt inhibit bit in bit position 28 of all machine instructions which follow the pseudo-operation. The setting of the instruction interrupt inhibit bit continues for the remainder of the assembly, unless the pseudo-operation INHIB OFF is encountered.

        The INHIB OFF causes the Assembler to stop setting the inhibit bit in each instruction, if used when the Assembler is in the INHIB ON mode.

        If the Assembler is already in a specified ON/OFF mode, then the pseudo-operation requesting the same ON/OFF mode is ignored.

        < a name="PUNCH">PUNCH ON/OFF (Control Card Output)

        Subject to the DECK/NDECK option of the OMAP call carcl, the normal mode of the Assembler is to punch binary cards for everything it assembles. If PUNCH is used in the operation field with OFF in the variable field, the binary deck will not be punched, beginning at the point the Assembler encounters the pseudo-operation.

        These conventions hold true for both the output binary deck, and the load file counterpart, in the case of assemble and execute activities.

        If the Assembler is already in a specified ON/OFF mode, then the pseudo-operation requesting the same ON/OFF mode is ignored.

        EDITP (Edit Print Lines)

        This pseudo-operation has a special application. It is for the program which includes the character ? (17) and/or ! (77) punched somewhere on a symbolic card. In normal operation these characters have special meaning to the printer subsystem and may cause character shifting, line suppression, slewing, or buffer overflow. As such, an EDTTP ON instruction, causes the output routine to issue printer commands which will treat these as non-special characters. The Assembler will then remain in this mode until an EDTTP OFF instruction is encountered.

        EJECT (Restore Output Listing)

        The EJECT pseudo-operation causes the Assembler to position the printer paper at the top of the next page, to print the title(s), and then print the next line of output on the second line below the title(s).

        REM (Remarks)

        The REM pseudo-operation causes the contents of this line of coding to be printed on the assembly listing (just as the comments appear on the coding sheet). However, for purposes of neatness, columns 8-10 are replaced by blanks before printing.

        REM is provided for the convenience of the programmer; it has no other effect upon the assembly.

        * (In Column One--Remarks)

        A card containing an asterisk (*) in column 1 is taken as a remark card. The contents of columns 2-80 are printed on the assembly listing (just as they appear on the coding sheet); the asterisk has no other effect on the assembly program.

        LBLLBL (Label)

        LBL causes the Assembler to serialize the binary cards using columns 73-80, except when punching full binary cards by use of the FUL pseudo-operation. The LBL pseudo-operation allows the programmer to specify a left-justified alphabetic label for the identification field and begin serialization with some initial serial number other than zero. The LBL pseudo-operation also allows the programmer to specify up to 42 characters of comments on the $ OBJECT card of the binary deck. The comment, if present, begins in column 16 of the $ OBJECT card. The following conditions apply:

        1. If the first sub-field is null, the Assembler will discontinue serialization of the binary deck.

        2. If the first sub-field is not blank, serilization will begin with the characters appearing in the first sub-field; the characters are left-justified and filled in with terminating zeros up to the position(s) used for the sequence number. Serialization is incremented until the rightmost nonnumeric character is encountered, at which time the sequence recycles to zero.

        3. If no LBL pseudo-operation appears in the symbolic deck, the Assembler will begin serializing with 00000000.

        4. If the second sub-field is blank, the Assembler will insert blanks in the variable field of the $ OBJECT card.

        5. If the second sub-field is not blank, the characters in this sub-field will be inserted on the $ OBJECT card in column 16 through column 57.

        TTL (Title)

        The TTL pseudo-operation causes the printing of a title at the top of each page of the assembly listing. In addition, when the Assembler encounters a TTL card, it will cause the output 1isting to be restored to the top of the next page and the new title will be printed. The information punched in columns 16-72 is interpreted as the title.

        Redefining the title by repeated TTL pseudo-operations may be used as often as the programmer desires. Deletion of the title may be accomplished by a TTL, pseudo-operation with a blank varialle field. If a decimal integer appears in the location field, the page count will be renumbered beginning with the specified integer.

        The TTLS pseudo-operation is identical in function to the TTL pseudo-operation except that it causes subtitling to occur. When a TTLS pseudo-operation is encountered, the subtilie provided in columns 16-72 replaces the current subtitle; the output listing is restored to the top of the next page. The title and new subtitle are then printed.

        The bmaximum number of subtitles that may follow a title is one.

        ABS (Output Absolute Text)

        The ABS pseudo-operation causes the Assembler to output absolute binary text.

        The normal mode of the Assembler is relocatable; however, if absolute text is required for a given assembly, the ABS pseudo-operation should appear in the deck before any instructions or data. It may be preceded only by listing pseudo-operations. It may, however, appear repeatedly in an assembly interspersed with the FUL pseudo-operation. `It should be noted that the pseudo-operations affecting relocation are considered errors in an absolute assembly.

        Those pseudo-operations that will be in error if used in an absolute assembly are: BLOCK SYMDEF ERLK SYMREF

        (Refer to the descriptions of binary punched cardfprmats in this chapter for details of the absolute binary text.)

        REF ON/OFF (References)

        LBL (Label)

        TTLS (Subtitle)